Как подключить электрический котел


Типовые модификации электрокотлов уже содержат в себе все необходимые компоненты и функциональные узлы: сетевой насос, расширительная емкость, терморегулятор, группа безопасности.
Поэтому выполнить подключение электрокотла очень просто, поскольку потребуется обвязать минимальное количество внутридомовых инженерных сетей и не придется делать выбор расширительного бачка.
Виды котлов по типу нагревателя
На сегодняшний день имеется много модификаций агрегатов, которые различаются схемой подключения электрического котла, и классифицируется по:
- конфигурации;
- характеристикам тепловых режимов;
- конструкционным решениям;
- типу нагрева;
- заводам-изготовителям;
- стоимости.
Все электрокотлы, предусмотренные для водяного теплоснабжения, по методу нагрева теплоносителя, разделяются на 3 главные категории:
- ТЭНовые, которые используют трубчатые электрогреющие элементы.
- Электродные либо ионные/электролизные, работающие с использованием способности воды нагреваться при прохождении через электрод переменного тока.
- Индукционные, использующие свойства ферромагнетиков греться под воздействием индукционного тока.
Выбор котла
Выбор котлоагрегата, для теплоснабжения, производится по тепловой мощности, параметров электросети и принципу нагревательного элемента. От последнего параметра зависит цена отопительного комплекта. Такие электрические агрегаты обладают повышенной функциональностью — все модели укомплектовываются блочной автоматикой с регулятором температуры.
Современные модификации электрокотлов реализуются с различными периферийными приборами — погодозависимыми датчиками, комнатными термостатами и модулями GSM для регулировки температуры внутри помещения на расстоянии с мобильного телефонного аппарата через интернет-сети.
Уровень сборки блочных агрегатов очень высокий, что позволяет монтировать такое отопления своими руками. Исключение составляют только монтаж и наладка линий электропитания к агрегату, которые должны выполняться аттестованными специалистами.
Например, для дома общей площадью 150 м2 потребуется мощность котла: 150х1.2х0.1= 18 кВт.
Как подключить электрокотел к системе отопления
Существует несколько стандартных схем обвязки, одну из которых надо выбрать перед тем, как подключить электрокотел в систему отопления:
- установка агрегата с обвязкой электронасоса и расширительной емкости;
- установка электрокотла в схеме параллельной работы с твердотопливным либо газовым котлоагрегатом;
- обвязка с аккумуляторной емкостью горячей воды или внешним электрическим водонагревателем;
- присоединение двухконтурной модификации электрокотла к отопительным сетям и ГВС;
- подключение к бойлеру косвенного нагрева.
Обычно, современные электрокотлы оснащаются всем необходимым вспомогательным оборудованием. Группа безопасности предохраняет агрегат от высокого давления и выполняет сброс воздух из водяного контура закрытого типа с применением мембранного расширительного бака.
На прямом участке подающего трубопровода устанавливается группа безопасности, а после нее — шаровой кран отсекающий подачу теплоносителя. Циркуляционный насос и фильтр-грязевик устанавливаются на обратном трубопроводе.
Если будет необходимо выполнить подключение котла к открытой системе отопления с естественной циркуляцией, то отопительные трубы потребуется разместить с уклоном 3 мм на 1 пм.
Схемы электрокотлов для подготовки ГВС используют в двух вариантах:
- двухконтурная конструкция котла, имеющего два встроенных подогревателя для контура отопления и ГВС;
- одноконтурный котел с внешним водонагревателем косвенного нагрева.
В первом варианте подключение электрокотла к системе отопления выполняется по стандартной схеме. Сложностей тут практически никаких, главное грамотно установить запорные вентиля.
Подключение с водонагревателем косвенного нагрева производится, с применением трехходовых клапанов отсекающего типа. По сигналу термостата, интегрированного в аккумуляторную емкость, клапан переводит движение греющей воды на разогрев контура ГВС или системы отопления.
Загрузка ГВС в приоритете: пока вода в емкости не разогреется до определенной температуры, отопительная сеть тепловой энергии не получит.
Как подключить котел к электросети
Предварительно перед выполнением подключения котельного оборудования к электрической сети необходимо произвести глубокую проверку ее технического состояния.
При обнаружении проблемных участков потребуется выполнить ремонтные работы, если нет возможности повысить мощность питания действующей линии, проводят реконструкцию внутридомовых электрических сетей с привлечением аттестованных специалистов.
Для подсоединения применяют медную электропроводку, сечение проводов рассчитывается в согласовании с данными, предоставленными заводом-изготовителем в инструкции к оборудованию котла.
Подключение с внешним кабелем выполняется с применением специализированных выводов, находящихся внизу котла. Обычно в этом месте также распложается заземляющая клемма с медным болтом.
При исполнении врезки электрокотла неотъемлемым является выполнение системы заземления. При этом необходимо обеспечить, чтобы контакт между корпусом устройства и медным болтом был прочным.
В схему обязательно подключается управляющее устройство по регулировке температурного графика. С целью защиты электрооборудования от скачков напряжения требуется установить УЗО.
Схема подключения однофазного котла на 220
Питающую электролинию котлоагрегата на 220 В предохраняет дифференциальный автомат выполненный одним модулем, блока защит из УЗО с автоматическим выключателем.
В обязательном порядке к корпусу котлоагрегата подсоединяется заземление. ТЭН в таком электрокотле рассчитан исключительно на 220В, следовательно, к одному из концов его подсоединяется фаза, а к иному — ноль.
Для подсоединения агрегата к электросети 220 необходимо уложить трехжильный кабель и подобрать для него требуемого сечение и номиналы автоматической защиты, для обеспечения надежного электроснабжения котла. При выборе исходят из тепловой мощности электрокотла.
Схема подключения трехфазного электрического котла к электросети 380
Электрокотлы, которые наиболее часто используются для отопления домов, обладают не очень большой мощность – до 15.0 кВт, поскольку больше не разрешает энергонадзор. Подобные установки имеют возможность комплектоваться ТЭНами выпущенными на 220 В.
К сети 380 В они подсоединяются «звездой» с общим «0». К примеру, три ТЭНа по 6 Квт, создают общую нагрузку 18 кВт. При этом подсоединении допускается работа любого ТЭНа вне зависимости от смежного, то есть допускается выбор мощности 6, 12 и 18 кВт. Если греющие элементы выпущены на 380 В, то они соединяются между фазами по «треугольнику».
УЗО сопоставляет силу тока протекающего через него по фазам. Эти данные в правильно функционирующей системе будут примерно одинаковы. Но когда возникнет повреждение либо к токоведущей поверхности коснется человек, то возникнет токовая утечка из некоторой фазы и возникнет токовый дифференциал между проводами. При таком нарушении в сети реле за весьма малое время выключит сеть.
Автоматический выключатель действует при нарастании заданной силы тока в цепи. К примеру, при коротком межфазном замыкании. В таком варианте УЗО не сработает, поскольку силы токов по фазам станут одинаковыми. Но предельная токовая защита, выключит цепь и предупредит возгорание электроприборов и проводов.
Подведя итог, можно отметить, что установка современных электрических котлов для теплоснабжения индивидуальных домов не является сложной, поскольку они оборудованы полным набором вспомогательного котельного оборудования.
Собственнику понадобится тщательно выполнить все рекомендации завода–изготовителя и пригласить специалиста-электрика, если потребуется реконструкция домовой электросети.
Схема подключения электрического котла отопления своими руками


Подключение электрокотла к системе отопления
Электрический котел отопления представляет собой несложное устройство, в «состав» которого входят теплообменник, металлическая емкость и контроллер. Его особенность заключается в том, что в нагрев теплоносителя (воды, масла или антифриза) преобразуется электричество, а не твердые виды топлива.
Сегодня такие приборы широко используются для обогрева помещений офисов, складов, гаражей, магазинов. Электрокотел популярен и как компонент системы отопления в частном доме. Это объясняется, прежде всего, удобством эксплуатации устройства. Впрочем, такой теплогенератор имеет и другие достоинства:
- Система регулирования мощности позволяет максимально точно скорректировать температурный режим в доме;
- Бесшумен;
- Работает только на электричестве, следовательно, абсолютно экологичен;
- Безопасен ввиду отсутствия открытого огня;
- Такой котел лишен механизмов, непосредственно воздействующих друг на друга, а значит, устойчив к износу;
- Компактен;
- Не требует постоянного внимания;
- Эффективен (КПД равен 100%);
- Не требует особого разрешения для самостоятельной установки.
Единственный минус – нередки сбои в работе во время отключения или перепадов электричества. К тому же уже на первых порах после покупки возникает вопрос: «Как подключить электрический котел отопления?». Сделать это можно без помощи мастера, своими руками, если учитывать ряд особенностей.
С чего начать
Для того чтобы подключить электрокотел. в первую очередь нужно составить схему обвязки. Ее вид определяется мощностью устройства и типом системы (одно- или двухконтурной).
Единственное необходимое условие для установки такого теплогенератора – бесперебойное электроснабжение .
Где установить и как
Подключение электрического котла к системе отопления отличается простотой и это еще одна причина, почему такие теплогенераторы пользуются спросом. Большое значение здесь имеет напряжение, ориентируясь на которое, нужно правильно рассчитать схему установки и выбрать подходящую именно вам модель (чем отличаются конкретные модели, вам объяснит консультант в магазине или можно узнать из видео нашего сайта).
Разные модели имеют разную мощность, которая влияет на то, какая им будет нужна линия. По этому критерию сегодня выделяется два вида электрокотлов: напольные и настенные. Первый вид отличается высокой мощностью (более 60 кВт), второй, соответственно, меньшей (от 5 до 60 кВт).
Важно: для электрогенератора любого типа мощностью более 12 кВт необходима трехфазная сеть. В остальных случаях достаточно двухфазной. Кроме того, при установке нижний патрубок должен располагаться ниже радиатора, чтобы вода (масло или антифриз) не задерживалась в системе.
Что касается места установки, это может быть любая комната, главное, чтобы к устройству всегда был обеспечен беспрепятственный доступ. Однако, как показывает практика, чаще всего для этого выбирают кухню либо какое-то нежилое помещение. Гораздо важнее отсутствие на стене, где будет висеть котел, горючих материалов. Если вы сомневаетесь, что всё поняли правильно, советуем найти подходящее видео и проверить эту информацию на наглядном примере.
Подготовка электрокотла
Говоря о подготовке, мы имеем в виду полную проверку исправности устройства, а именно:
- Наличия повреждений корпуса (вмятин, царапин) . Если таковые имеются, лучше вернуть товар в магазин, где была совершена покупка.
- Состояния электропроводки . При обнаружении каких-то повреждений допускается временная скрутка проводов, но позже их обязательно следует заменить на новые.
- Отсутствия скоплений пыли .
- Работы УЗО, которое необходимо на случай скачков напряжения . Возле электрокотла в стену дома монтируется выключатель. К нему также должен быть обеспечен открытый доступ.
Нюансы монтажа
Прежде всего, следует сказать, что существует два типа систем с электрическим теплогенератором:
- С естественным давлением на теплоноситель (электрокотел располагается внизу цепи).
- С принудительной циркуляцией (видео с подробным разбором установки насоса вы можете найти на сайте). Возможно расположение котла в любой точке цепи (за исключением самой высокой).
Многие владельцы частного дома устанавливают не один, а два электрокотла . «на всякий случай». Если резервное устройство работает не на всю мощность, то монтаж электрического котла производится параллельно, так, чтобы оба генератора работали с одинаковой силой.
Схема обвязки («классический» вариант)
Схема подключения электрокотла должна обеспечивать отсутствие значительных перепадов температуры. Чаще всего используются двухконтурные котлы . проходя по малому контуру, вода (масло или антифриз) нагревается, после чего идет по большому. Это в схеме тоже нужно учесть.
Обвязка электрокотла предполагает наличие:
- Кронштейнов;
- Фильтра;
- Запорной арматуры;
- Клапанов (обратных и предохранения);
- Бака расширения;
- Насоса (если требуется);
- Термометра и манометра;
Выделяют следующие типы обвязки:
- С установкой контура горячей воды (масла или антифриза): перед тем, как поступить в кран, теплоноситель проходит через электрокотел;
- С подключением к системе теплого пола;
- Обычное подключение к электросети.
При обвязке двухконтурного котла ее тип обусловливается моделью (со смесителем или без). Его достаточно сложно установить дома своими руками, поскольку здесь наряду с правильностью подключения к электросети приходится контролировать еще и подключение к ГВС.
Схема подключения электрического котла своя у каждой модели (она прилагается при покупке вместе с устройством). Если у вас недостаточно времени или вы не уверены, что сможете сами сделать все правильно, лучше не начинайте обвязку, полагаясь лишь на свою интуицию и видео в интернете. За 5-30 тысяч рублей специалисты выполнят такую работу. Зато, если совершить ошибки на первом этапе, можно впоследствии не только понести гораздо большие расходы, но и подвергнуть опасности себя и других жильцов частного дома.
Заключение
Подключение электрокотла к системе отопления должно проходить по отдельной электролинии от счетчика . Не забывайте про мощность! Подключив мощный электрокотел к двухфазной сетке, есть риск оставить без света не только систему электроснабжения своего частного дома, но и целого района.
С особой внимательностью следует отнестись к установке заземления: неопытные владельцы часто присоединяют его к нулевой фазе проводки . Во-первых, это запрещено техникой безопасности, а во-вторых, УЗО воспримет это как короткое замыкание в генераторе.
Установка электрического котла (особенно двухконтурного) и составление электросхемы иногда вызывают трудности даже у профессионалов. Конечно, вы способны сделать это дома, своими руками, но безопаснее довериться опытному специалисту. Более того, в случае обнаружения неисправности вы всегда сможете воспользоваться гарантией на ремонт. Впрочем, если вы все же решили действовать самостоятельно, рекомендуем еще раз перечитать статью и уточнить все детали, вызывающие сомнение.
Похожие статьи:
Подключение радиатора к однотрубной системе отопления Подключение радиатора отопления к двухтрубной системе Изготовление электрокотла «Скорпион» Схема и этапы подключения газового котла отопления к системе отопления
Схема подключения электрокотла: надежная защита и экономия электроэнергии
Приветствую, камрады! Знаете ли вы, как выполняется подключение электрокотла к электричеству? А какие элементы должна включать обвязка котла — интересовались? Сегодня я хочу подробно и максимально доступно ответить на эти вопросы и подсказать вам, какая схема подключения электрокотла позволит вам обогреть свой дом с минимальными затратами.
Схема электрической котельной с системой автоматического управления мощностью котла.
Прежде, чем браться за реализацию любого проекта, нужно четко сформулировать его цели. Вот их список.
Безопасность
Она состоит из трех слагаемых:
- Надежное автоматическое отключение . Электрическая схема должна исключать поражение пользователя током и обеспечивать отключение питания при коротком замыкании;
- Правильный расчет проводки . При работе котла на полной мощности она не должна греться: высокая температура может повредить изоляцию. Это особенно важно при скрытом монтаже проводки;
Перегрев проводки привел к пожару в подвале. К расчету ее сечения нужно отнестись максимально серьезно.
- Контроль за давлением теплоносителя . При росте температуры воды или антифриза их объем увеличивается. В замкнутом контуре это означает быстрый рост давления, угрожающий трубам и радиаторам. Схема обвязки котла должна исключать превышение критического давления;
Для закрытой (то есть не сообщающейся с атмосферой и работающей с избыточным давлением) автономной системы отопления нормой считаются 1,5 кгс/см 2. максимально допустимым давлением — 2,5-3 кгс/см 2.
Экономичность
Электрокотел — источник самого дорогого тепла среди всех современных котлов для автономного отопления. Электрическая мощность котла с минимальной погрешностью равна его тепловой мощности, то есть цена киловатт-часа тепловой энергии равна стоимости киловатт-часа электричества (на начало 2017 года — около 5 рублей).
Для сравнения — владельцу газового котла тепло обходится в 7-8 раз дешевле (около 70 копеек за кВт·ч), дровяного — вчетверо (1,2 рубля/кВт·ч).
Относительная стоимость тепловой энергии, полученной из разных источников. Цены меняются от года к году, но их соотношение остается постоянным.
Главная причина популярности электрического отопления — его полная автономность. Котлу не требуется внимание владельца от слова «совсем»: он неограниченно долго способен поддерживать в доме заданную вами температуру. Однако владельцу электрического котла, разумеется, хочется уменьшить счета за свет. О том, как это сделать, я расскажу в соответствующем разделе статьи.
Автоматическое отключение
При любом отклонении от штатного режима защитные устройства в цепи питания котла должны максимально быстро отключить его. Схема автоматики электрокотла должна включать два защитных устройства:
УЗО (устройство защитного отключения, или, что правильнее, устройство дифференциального тока). Оно сравнивает токи на входе и выходе котла, регистрируя утечки свыше 30 миллиампер.
УЗО срабатывает, в частности, при прикосновении домашнего животного или человека к клеммам оборудования и при прибое изоляции с утечкой тока на заземленные конструкции здания (например, на арматурную сетку фундамента).
УЗО срабатывает практически мгновенно: отключение питания занимает доли секунды.
Защитный автомат . Его задача — отключить питание при превышении уровня номинального тока. Это может произойти при коротком замыкании в проводке, при разрушении оболочки ТЭНа коррозией или при избыточном содержании солей в теплоносителе, с которым работает электродный котел.
Скорость срабатывания зависит от отклонения тока от номинального значения и может варьироваться от 1-2 секунд до нескольких минут. Ток срабатывания автомата должен как можно меньше отличаться от максимального тока при штатной работе котла.
Например, автомат на 25А при однофазном питании (220 вольт) обеспечивает безопасную работу прибора мощностью 25х220=5500 Вт.
Схема подключения однофазного котла через автомат и УЗО.
Электрический щиток в моем доме. Слева направо: трехфазный автомат и УЗО в цепи питания котла.
Так называемый дифференциальный автомат выполняет функции обоих защитных устройств: он обеспечивает защиту и по дифференциальным токам, и по сверхтоку.
Подключение трехфазного прибора с защитой цепей питания дифференциальным автоматом.
Источниками нагрева проводки могут стать:
- Провод с заниженным сечением;
- Разъемные соединения (розетки, клеммы и т.д.).
Полностью исключить нагрев провода поможет простая инструкция: сечение каждой жилы медного провода должно быть не менее 1 квадратного миллиметра на 10 ампер пикового тока. Подчеркиваю: пикового, то есть соответствующего максимальной мощности котла. Для напряжения питания 220 вольт 10 ампер соответствуют мощности 2,2 кВт (220х10/1000), для напряжения 380 вольт — 3,8 кВт (380х10/1000).
Таблица соответствия сечения проводки мощности трехфазного котла.
Подключение котла через обычную розетку допустимо лишь при его мощности до 3,5 кВт. Котел отопления мощностью до 8 киловатт может подключаться к одной фазе питания выделенным кабелем до щитка; прибор большей мощности нужно запитывать от сети напряжением 380 вольт. Чем выше напряжение питания при неизменной потребляемой мощности, тем ниже токи в проводке и тем меньше нагрев проводов и клеммных соединений.
В частном доме с деревянными стенами проводка прокладывается только в металлической трубе (стальной, медной или гофрированной нержавеющей). Требование связано с пожарной безопасностью: металлическая оболочка не даст дереву загореться при коротком замыкании.
Прокладка проводки в деревянном доме. Провода разводятся в гофрированных металлорукавах.
Обязательные элементы обвязки
Электродному или индукционному котлу для безопасной работы водяного контура требуется следующий набор дополнительного оборудования:
Обвязка и схема подключения электрического котла отопления
Спецпредложение! Отопительное оборудование со скидками до 50%.
Есть в наличии весь модельный ряд Vaillant, Viessmann, Baxi, Bosch, ACV, Protherm, РУСНИТ, Buderus, Kermi и другие.
Грамотное проектирование и установка систем под ключ.
Звоните: +7 (499) 110-02-51 (Москва и область).
E-mail: [email protected]
Чтобы создать комфортабельный для проживания в доме климат одной из первостепенных задач является необходимость поддерживать оптимальную температуру помещения, что невозможно без правильного монтажа отопительной системы, как в целом, так и отдельных ее узлов. Отопительная система в доме играет одну из ключевых ролей. Комфорт и уют в вашем доме зависит от того, как вы ее установите.
При этом очень важно придерживаться схемы подключения отопительного прибора и правильной обвязки электрокотла. От этого зависит работа отопительного агрегата.
Электрические отопительные котлы обрели свою популярность из-за простоты своей установки, однако, есть и некоторые моменты, которые не следует оставлять без внимания при установке и обвязке прибора, ведь это непосредственно влияет на стабильную работу и позволит избежать множества поломок.
Схема монтажа электрического котла в целом похожа на монтаж газовых отопительных систем, однако, и имеет свои принципиальные отличия. Основным отличием этого типа отопительных систем от газовых является то, что его монтаж можно осуществлять практически в любом месте системы отопления. Тем не менее, необходимо учитывать некоторые нюансы.
Особенности подключения и обвязки
Обвязка котла — это подключение котла к системе отопления с использованием дополнительных элементов.
Монтаж электрического котла может осуществляться в два типа систем циркуляции теплоносителя:
- с естественной циркуляцией;
- с принудительной циркуляцией.
При этом прибор необходимо устанавливать в самую низкую точку системы, что играет ключевую роль в степени прогрева радиаторов отопления. Нагнетающая труба должна быть поднята на минимально допустимую высоту над отопительными батареями.
Принципиальная схема обвязки электрокотла
Согласно схеме монтажа электрического котла необходимо предусмотреть систему заземления отопления. Правила безопасности допускают его подключение к распределительному щиту. Однако, запрещается использование нулевой фазы электропроводки, так как система воспринимает это как короткое замыкание в системе электроники электрического котла.
Изучив все особенности монтажа электрического отопительного котла, необходимо ознакомиться с правильной обвязкой отопительной системы.
Чтобы правильно произвести установку использовать электрического котела, его одного недостаточно. Вам потребуется вместе с ним приобрести трубы, теплоноситель, а также некоторые другие элементы.
Схема подключения электрического котла
Правильно подобранная обвязка позволяет добиться одинаковой температуры на входе и выходе теплоносителя. Для этого, необходимо подключить отопительный агрегат таким образом, чтобы вода в малом контуре достигала определенной отметки, а затем, поступая в большой контур, отдавала тепло радиаторам отопления.
Для чего нужна обвязка котла
Благодаря обвязке котла можно сэкономить приличную сумму денег.
Главная задача обвязки — защита оборудования от перегрева. Таким образом, достигаются основные ключевые показатели котлов — надежность работы и простота управления. Идеально выполненная обвязка дает возможность добиться значительной экономии, причем не только за счет более рационального использования тепловой энергии, но и благодаря монтажу дорогостоящей контролирующей и регулирующей автоматики. При правильно выполненном монтаже она попросту не потребуется. А если монтаж будет выполнен своими руками, то это еще больше сэкономит семейный бюджет.
Этот вопрос играет еще большую роль при монтаже тех типов котлов, которые не предусматривают автоматические системы. Следовательно, правильно выполненный монтаж обеспечивает максимальную эффективность работы прибора, которая может быть выше, чем у дорогостоящего газового оборудования.
Классическая схема обвязки
Четкое следование правилам схемы обвязки является гарантией надежной работы всей системы в целом. Особенно необходимо уделять повышенное внимание регулировке температуры на входе и выходе, чтобы избежать ее сильных перепадов. В самом начале, перед тем как теплоноситель достигнет необходимой температуры, его циркуляция будет осуществляться в малом контуре. Затем, он поступает в большой контур, в задачи которого входит обогрев всего здания. Чтобы добиться идеальной регулировки температуры в системе отопления необходима правильная организация нескольких контуров.
Чтобы выполнить правильную обвязку электрического котла будут необходимы некоторые дополнительные материалы:
- циркуляционный насос;
- распределительный клапан;
- балансировочный кран;
- манометр;
- шаровые краны;
- вентили;
- проходной фильтр;
- обратный, проходной, воздушный и предохранительный клапаны;
- муфты;
- хомуты;
- тройники;
- радиаторы отопления;
- металлические или металлопластиковые трубы;
- крепежные элементы;
- гаечные ключи разных размеров;
- болгарка;
- сварочный аппарат и т. д.
Обвязку электрического котла можно разделить на 4 типа: схема с естественной циркуляцией, принудительной циркуляцией, классическая коллекторная разводка, разводка на первично-вторичных кольцах.
Система теплоснабжения с принудительной циркуляцией
Помимо этого, в схему обвязки также входят элементы монтажа настенных котлов к системе отопления. Ее можно выполнить несколькими различными вариантами: отопление, горячее водоснабжение, система теплый пол. Если одноконтурная система является достаточно простой и для ее монтажа необходимо всего лишь следовать руководству по установке, то при установке двухконтурных систем придется немного помучаться. В этом варианте схема обвязки разделяется напрямую и смесительную. В прямой схеме температура регулируется при помощи горелки, а при смесительном варианте — с помощью горелки и смесителя с сервоприводом.
Аварийные варианты обвязки
Какой бы из вариантов отопительной системы вы не выбрали, в двухконтурных системах отопления должна быть реализована аварийная схема, которая будет выступать в качестве защиты при возникновении различных нестандартных ситуациях, например, если внезапно отключат электричество. Чтобы справится с этой проблемой предусмотрено несколько способов.
Схема аварийной обвязки котлов
Подача воды из водопровода в систему используется довольно редко, так как является малоэффективной. Все заключается в том, что водопроводная система перестает работать при отключении электропитания. Некоторое количество воды сохраняется в гидроаккумуляторах, тем не менее этого количества будет попросту недостаточно для предотвращения перегрева оборудования. Если же в качестве теплоносителя применяется антифриз, то примерно 150 литров этого дорогостоящего вещества попросту будет слито в канализационную систему.
Если вы подключите циркуляционный насос к бесперебойному источнику электроэнергии, вы сможете перестраховаться от отключения подачи электричества в сети. Однако, это решение имеет и свои недостатки. Этот источник питания может не заработать в связи с некоторыми непредвиденными ситуациями. Помимо этого, котлы с двухконтурной системой требуют постоянного обслуживания и профилактики. Постоянно необходимо следить за исправностью аккумуляторов и проводить проверку на исправность путем зарядки и тестирования работоспособности.
Схемы обеспечивает защиту системы отопления от перегрева
Под понятием гравитационной циркуляции подразумевают специальный контур, который характеризуется малыми размерами и служит для съема излишней тепловой энергии в системе отопления. Этот контур необходимо включать исключительно после отключения насоса, что приведет к тому, что отапливаться будет не все здание, а некоторая его часть.
Одним из самых эффективных методов является создание аварийного контура. Он является незаменимой составляющей любой хорошей системы отопления. Благодаря этому контуру, гравитационный и принудительный контуры могут функционировать в разных частях системы в обычном режиме. Однако при выключенном насосе работать будет только гравитационный контур.
Итак, мы обсудили основные функции и технические характеристики существующих схем обвязки электрических котлов. Вам необходимо только определиться со своим выбором, полагаясь на свои технические знания, семейный бюджет и общего устройства отопительной системы в вашем доме. Взвесив все нюансы и остановившись на той схеме, которая идеально подходит для вашего дома, следует приступать непосредственно к монтажу.
Этапы монтажных работ
Схема монтажа системы отопления
Любому отопительному оборудованию соответствует своя индивидуальная схема монтажа, которой необходимо четко придерживаться. От этого зависит стабильная работа и высокая эффективность оборудования. Монтаж схемы обвязки происходит за несколько основных этапов.
Как упоминалось выше, в ее состав входит несколько обязательных элементов: непосредственно сам аппарат, температурные датчики, сливные и затворные вентили, расширительный бочок, циркуляционный насос и фильтр.
- Процесс монтажа начинается с нанесения разметки и установки. Во избежание коротких замыканий в случае протечек, котел необходимо устанавливать как можно дальше от водопровода. Установка электрического котла производится с использованием дюбелей или анкерных болтов, его необходимо выровнять по уровню как по вертикали, так и по горизонтали. Если вы используете напольную модель, под нее рекомендуется подложить специальную подставку.
- Далее, необходимо произвести подключение котла к системе с помощью переходников и муфт. Перед подключением, воду необходимо заблаговременно перекрыть любыми типами кранов.
- После подключения аппарата к системе отопления, переходят к реализации электрической части схемы, в которую входят УЗО и автоматический выключатель определенных технических характеристик.
При подключении электрического котла необходимо продумать заземление. При этом все кабеля должны быть защищены специальным кожухом и прокладываться в кабельных каналах. Сечение кабелей зависит от мощности прибора.
Завершение
От основной электрической части можно переходить к реализации заземления системы и осуществлению тестирования ее работы. Также необходимо учитывать устойчивость электрических котлов к перепадам и скачкам напряжения в сети, в связи с чем их рекомендуется подключать через стабилизаторы напряжения.
Электрический Котел Принципиальная Схема


Как видите, подключение системы выполняется довольно просто. Наличие двухтарифной системы оплаты за электроэнергию позволяет экономить.
Еще одним из видов электроотопления являются — электрические теплые полы Для монтажа данной системы приобретается необходимое оборудование для устройства теплых полов: Маты с греющим кабелем Терморегулятор, датчики температуры внутри помещений. На рисунке ниже представлен пример подключения электрического трехфазного котла.
Есть разные методы монтажа, которые несколько отличаются по своему принципу работы.
ЭТО САМАЯ ПРОСТАЯ СХЕМА!! ЭЛЕКТРОКОТЕЛ + ТЕПЛЫЙ ПОЛ
Нагрев жидкости происходит за счет переменного тока, который проходит через. Запуск системы Производить запуск отопительной системы можно только в том случае, когда соблюдены все условия правильного монтажа: Котел подключен согласно схеме Подключение электричества проведено по правилам эксплуатации электроустановок Система полностью заполнена теплоносителем — водой Давление манометра соответствует норме Все узлы герметичны и протечки отсутствуют.
Схема подключения электрокотла к электросети В однофазного Как видите, питающую линию котла на В защищает дифференциальный автоматический выключатель, совмещающий в себе функции автоматического выключателя АВ и Устройства защитного отключения УЗО. При правильно выполненном монтаже она попросту не потребуется.
Из-за ее плохого качества 3-х ходовой клапан часто ломается, в результате чего перестает работать отопление или из горячего крана течет холодная вода.
При таком подключении возможна работа каждого ТЭНа независимо от соседнего.
Коллекторная разводка отопительной системы Двухтрубная система устроена немного иначе.
3 котла для отопления дома, принципиальная схема
Преимущества отопления электрокотлом
При подключении электрического котла необходимо продумать заземление. Например, одна из моделей имеет вес всего грамм, при диаметре 3,5 и длине 27,5 сантиметров.
И выбирать придется между тремя вариантами: Газовым котлом — он перерабатывает на тепло магистральное или баллонное топливо. А насколько это вам помогло — поделитесь своим мнением в комментариях.
Как вы понимаете, теоретически их можно переподключить и получить на ТЭН напряжение В, соответственно и повышение их мощности, но при этом они у вас скорее всего просто сгорят. Какие бывают виды топлива.
Котлы бывают одно- и трехфазные. Схема подключения Общие принципиальные схемы приведены на рисунках.
Газовый клапан состоит из: 1 основного газового порта, 2 управляющего порта, 3 модулятора давления газа датчика, фиксирующего давления газа в системе. УЗО срабатывает практически мгновенно: отключение питания занимает доли секунды.
Обратка в такой системе фактически отсутствует — ее заменяет короткий отрезок, соединяющий крайнюю батарею и котел. Как это происходит на практике?
А насколько — это уже надо считать в каждом случае отдельно. Идеально выполненная обвязка дает возможность добиться значительной экономии, причем не только за счет более рационального использования тепловой энергии, но и благодаря монтажу дорогостоящей контролирующей и регулирующей автоматики.
Электрический котел отопления ЭВН-6А
Для чего нужна обвязка котла
В комплекте с агрегатом идут составы, их задача — повысить показатель электропроводимость жидкости.
При механическом нарушении их конструкции по любой причине создается разрыв цепи для протекания тока, который оставит опасный потенциал фазы на корпусе. Дорогие датчики могут определять не только наличие потока воды, но и ее скорость. Данные котлы имеют высокое энергопотребление до 15 кВт.
Таким образом, по условиям безопасного применения котлы прямого нагрева значительно проигрывают.
Выбор котла Рассчитайте площадь своего жилища. Экономичность Электрокотел — источник самого дорогого тепла среди всех современных котлов для автономного отопления.
Оптимальное распределение температур. Принципиальная схема обвязки электрокотла Согласно схеме монтажа электрического котла необходимо предусмотреть систему заземления отопления. Используются буферные емкости вместимостью от 1 тоны жидкости.
Лучший продукт
Как используется буферная емкость…. В первую очередь осмотрите клеммы ТЭН, скорее всего производителем контакты уже подготовлены под определенную схему. Регулируется мощность ступенчато, включением одного или сразу нескольких 1,5 кВт или 2 кВт нагревателей. Для этого используют трубу соответствующей длины и два фитинга. Современные электрокотлы работают в автоматическом режиме, поэтому хозяева не должны постоянно настраивать его.
Чтобы отопление дома было высокоэффективным, необходимо использовать мощное оборудование, которое потребляет значительное количество электроэнергии подробнее: » Электрический котел: расход электроэнергии — экономичные расчеты «. Подключение электрокотла — электрическая и гидравлическая схемы Подключение электрокотла — электрическая и гидравлическая схемы Электрокотлы устанавливаются сейчас довольно часто. Оборудование совершенствуется медленными темпами. Виды электрокотлов ТЭНовые котлы — в качестве нагревательного элемента используются ТЭНы, считаются самыми распространенными.
Выполнять запуск нужно только в том случае, если эти условия соблюдены: Отсутствуют протечки, проверены все узлы в системе. С трубами получается более сложная ситуация. Этот процесс происходит в расширительном баке, других открытых участков контура нет.
Отопление гаража электрическим котлом
Нюансы работы
Двухтрубная система с нижней разводкой и принудительной циркуляцией. Что представляет собой электрический котел, можно увидеть на фото.
Лучше чтобы он был немного уже основной магистрали. Для повышения эффективности систем отопления в быту используют либо тепловые аккумуляторы, либо байпасы.
Обязательные элементы обвязки Электродному или индукционному котлу для безопасной работы водяного контура требуется следующий набор дополнительного оборудования: Обвязка и схема подключения электрического котла отопления Спецпредложение!
Сами ТЭН подключаются к сети следующим образом: перемычкой соединены по одному из концов каждого из трубчатых электронагревателей, к оставшимся трем свободным поочередно подключаются фазы: L1, L2 и L3. С особой внимательностью следует отнестись к установке заземления: неопытные владельцы часто присоединяют его к нулевой фазе проводки.
Еще по теме: Для подключения электричества на участок необходимо
Общие особенности электрических котлов
Любая система отопления состоит из трех базовых компонентов: источника тепла — в этой роли может выступать котел, печь, камин; теплопередающей магистрали — обычно в этом качестве выступает трубопровод, по которому циркулирует теплоноситель; нагревательного элемента — в традиционных системах это классический радиатор, преобразующий энергию теплоносителя в тепловое излучение. И это не связано с затратами на оборудование и монтаж, это связано со стоимостью электроэнергии.
В одной из статей мы рассказывали, что устройство твердотопливного котла может иметь конструктивные отличия. Есть разные методы монтажа, которые несколько отличаются по своему принципу работы. После подключения аппарата к системе отопления, переходят к реализации электрической части схемы, в которую входят УЗО и автоматический выключатель определенных технических характеристик.
Как выглядит обвязка электрокотла отопления?
Если установить прибор в отдельном помещении, кВт каждый месяц будут тратиться впустую. Они идут вдоль несущих стен дома, от котла до месторасположения крайней батареи. Генератор искры работает совместно с газовым клапаном и является неотъемлемой его частью. Затем, он поступает в большой контур, в задачи которого входит обогрев всего здания. Естественно, между патрубками входа и выхода теплоносителя в радиатор должен быть соединительный участок.
Схема аварийной обвязки котлов Подача воды из водопровода в систему используется довольно редко, так как является малоэффективной. Со временем на трубчатых нагревателях возникает накипь, из-за чего мощность оборудования уменьшается, а вероятность перегрева ТЭНов увеличивается. Если у вас недостаточно времени или вы не уверены, что сможете сами сделать все правильно, лучше не начинайте обвязку, полагаясь лишь на свою интуицию и видео в интернете. Как правильно подключить, какую схему использовать?
Чем топить дешевле? Поставил 4 котла!
Подключение электрокотла – электрическая и гидравлическая схемы


Электрокотлы устанавливаются сейчас довольно часто. Но в большинстве домов выполняют только роль резерва. Как правило, основными являются газовые и твердотопливные котлы, эксплуатация которых в разы дешевле. Но иногда, при соответствующем оборудовании, и электрокотел используется как основной…
Как удешевляется тепловая энергия от электрокотла? Как правильно подключить, какую схему использовать?
Одно важнейшее преимущество этого теплогенератора известно – лучшая комфортность и беспроблемность при эксплуатации, а далее…
Какая мощность потребуется
Сколько мощности потребуется на отопление дома?
- Известно, что для неплохо утепленного дома потребуется 10 кВт на 100 м кв.
- Для домов, построенных по энергосберегающим технологиям, такая мощность будет уже излишней.
- Но если коробка характеризуется как «совсем холодная», то и 20 кВт будет маловато….
Для среднестатистического дома подбор можно осуществить именно так – 1 кВт на 10 м кв. Если на практике оказывается маловато, то экономически целесообразно не наращивать мощность, а утепляться, — менять сначала окна-двери, затем наращивать слой утеплителя на чердаке….
Подходит ли электрокотел для постоянного отопления
С точки зрения удобства и надежности, стоимости ремонта – электрокотел самый лучший теплогенератор. Проблема в стоимости электроэнергии. Ею отапливать по дневному тарифу невыгодно.
Вторая проблема – в выделенной на объект мощности. Хватит ли ее для полноценного отопления дома?
Хорошо, если выделено 15 кВт трехфазного электропитания 380В. Тогда можно установить котел мощностью 12 кВт, еще 3 кВт пойдут на бытовые нужды.
Но если питание 220В и допустимая мощность котла всего 4 кВт, то он может рассматриваться только лишь как аварийный вариант, чтобы поддержать тепло на случай выхода из строя основного. Или для отопления в межсезонье, по дешевому тарифу, но такие схемы будут рассмотрены далее…
Подключаем электричество – чтобы не загорелось
Чтобы электрокотел работал без проблем, в первую очередь его нужно правильно подключить к электропитанию. У различных моделей свои особенности. Но все заводские агрегаты комплектуются электрической принципиальной схемой подключения и инструкцией. Эти документы исполняются в точности.
Общим во всех вариантах остается следующее.
- Применение кабелей определенного типа с медными жилами соответствующего сечения.
- Подключение только цельными отрезками кабелей, счалки не допускаются.
- Недопустимость использования для постоянного включения/выключения выключателей автоматических (ВА) и других защит, — если котел не снабжен выключателем, то такой прибор устанавливается в цепи дополнительно.
- Применение электрических защит — реле утечки тока на землю (Устройство Защитного Отключения) и максимальной токовой защиты (Выключателя Автоматического). Эти два устройства могут быть объединены в одном корпусе, и называться Дифференциальный Автомат.
Какое сечение жил и тип защит понадобятся
Скорее всего изготовитель даст исчерпывающие рекомендации по подбору электропроводников для подключений, и по выбору типа дифференциального автомата.
Тем не менее, можно воспользоваться следующей таблицей, в которой приведены характеристики кабелей и электрических защит в зависимости от мощности электрокотла. Здесь приведены данные для трехфазного электропитания 380 В.
Для котла в 12 кВт, при трехфазном питании, понадобится кабель ВВГнлLS, который включает в себя 5 медных проводников, каждый из которых имеет сечение 4 мм кв. А также АВ с током отключения 25А, УЗО с дифференциальным током 30 мА.
Схема подключения
Общие принципиальные схемы приведены на рисунках. Для электропитания трехфазного 380В, и двухфазного 220В.
Но принцип один – фазы защищаются и при необходимости отключаются дифференциальным автоматом (защитным отключением и максимальной токовой защитой).
Схема подключение ТЭНов котла
Котлы, которые чаще всего применяются в быту, имеют небольшую мощность – до 15 кВт, так как больше не позволяет подключать энергонадзор. Такие агрегаты могут комплектоваться тенами рассчитанными на электропитание 220 В. При этом к трехфазной сети 380В они подключаются по схеме «звездой» с общим нолем.
На схеме приведены 3 ТЭНа расчитанные на работу в сети 220В, которые подключаются к трем фазам 380В. Например, 3 нагревателя по 4 Квт каждый, дают суммарную электрическую мощность 12 кВт. При таком подключении возможна работа каждого ТЭНа независимо от соседнего. Т.е. возможен выбор режима мощности 4, 8 и 12 кВт.
Подключение ТЭНов и автоматики конкретного электрокотла отображается в схеме электрической, прилагаемой к нему, что и должно исполняться.


Если тены рассчитаны на напряжение 380В, то они включаются между фазами по «треугольнику».
Как работают защиты электрокотла
Устройство защитного отключения (реле утечки) сравнивает силу тока проходящего через него по фазам. Эти значения в нормально-работающей схеме будут приблизительно равны. Но если появится повреждение (разрушена оболочка жил кабеля, разрушен потребитель, например, прогорание тена и вода в корпусе…), или к токоведущей части прикоснулся человек, то появится утечка тока из какой-то фазы. А между проводниками образуется разность (дифференциал) силы тока. При этом реле за очень короткий промежуток времени отключит сеть. Время срабатывания на отключения небольшое, через организм человека не успевает возникнуть опасная для здоровья сила тока.
Выключатель автоматический (максимальная токовая) срабатывает при достижении заданной силы тока в цепи. Например, при коротком замыкании между фазами. В этом случае защитное реле не срабатывает, так как силы токов по фазам будут равны. Но максимальная токовая защита, отключит сеть и предотвратит воспламенение электрических приборов и проводников.
Как сделать монтаж
Для непосредственного монтажа электрических защит, прокладки выбранного кабеля и его подключения к электрокотлу, рекомендуется пригласить квалифицированного электрика. И не выполнять эти ответственные работы самостоятельно.
Как правило, специалист не допустит нарушений нормативов и создания опасной обстановки.
Например, в деревянном доме элекропроводка прокладывается в негорючей оболочке. В этой роли может выступать металлическая гофрированная трубка.
Или, например, не допускается делать штробы в несущих конструкциях дома для прокладки электрических проводников.
Зажим жил проводников в контактных группах выполняется по правилам.
Эти и другие нюансы специалисты выполняют быстро и качественно.
Гидравлическая схема
Типичная схема подключения элеткрокотла приведена на рисунке. Здесь под «электрокотел» подразумевается простейший водонагреватель, который нуждается во всем дополнительном оборудовании.
Важные элементы на схеме.
- Фильтр грубой очистки – устанавливается на обратке перед насосом, сборником вниз и по ходу струи.
- Циркуляционный насос – в домах до 200 м кв. как правило достаточно насоса 25 – 40. Рекомендуется устанавливать на обратке перед котлом.
- Расширительный бак, объемом 1/10 от объема жидкости в системе не допускает опасного роста давления при нагреве (расширении) теплоносителя.
- Группа безопасности – обязательный элемент, состоит из воздухоотводчика, предохранительного клапана давления, и манометра. Устанавливается на подаче, в высшей точке отопительного трубопровода, на выходе из котла.
Но дорогие модели комплектуются таким оборудованием в одном корпусе.
Дешевое электричество для отопления
К сведению: стоимость тепловой энергии при отоплении газом, в грубом приближении оценивается как 0,8 руб/кВт. При отоплении дровами – 1,3 руб/кВт.
Днем электричество стоит 5,4 рубля за кВт, а ночью 1,6 руб/кВт (приближенные тарифы по Московскому региону).
Т.е. ночная электроэнергия сопоставима по цене с другими видами топлива. А за счет удобства применения, выходит победителем по соотношению цена/качество для большинства пользователей.
Если установить счетчкик с ночным тарифом, что решается с энергонадзором, то этим можно будет воспользоваться.
Но как ночную электроэнергию использовать днем?
Обычная схема применения электрокотла
Максимальная мощность электрокотла ночью бывает излишней, иначе будет жарко, например, для дома площадью в 100 м кв. с котлом 12 кВт, еще и в межсезонье.
Оптимально лишнюю ночную энергию накопить ночью и использовать днем. Для этого ее нужно преобразовать в тепловую (нагреть воду) и запасти ее в теплоаккумуляторе.
Используются буферные емкости вместимостью от 1 тоны жидкости.
Как используется буферная емкость….
Тогда схема включение электрокотла следующая.
Здесь электрокотел включается параллельно твердотопливному. С ночным тарифом электрический агрегат выступает основным, обеспечивая пользователям существование без беспокойств об отоплении. В большие холода, когда электромощности и накапливаемой энергии не хватает, к отопительному процессу подключается твердотопливный.
Как экономить при отоплении электрокотлом
- Не перегревать помещение.
Не редко, когда автоматика настраивается неправильно и в помещении становится жарковато. Выбрасывается +20% денег на неудобства. Для автоматического управления котлом лучше использовать воздушные датчики — комнатные термостаты. А не руководствоваться температурой теплоносителя. - Отключение не используемых помещений.
Не редко, когда отдельные комнаты, например, мастерская могут быть прохладными большее количество времени. С автоматизированным электрокотлом целесообразно применять термостатические регуляторы на каждом радиаторе. Тогда рачительные хозяева смогут отрегулировать температуры в комнатах. В отдельных случаях можно сэкономить и 25% энергии. - Оптимальное распределение температур.
Теплый пол экономичнее до 15% от радиаторного отопления. К тому же это комфортно и удобно. Распределение температур в помещениях будет и выгодными и полезным. - Сделать вентиляцию.
С вентиляцией убегает до 50% тепла из помещения. Важно устранить сквозняки и обеспечить вентиляцию по современным представлениям. Как делается вентиляция в доме - Целесообразно утеплить.
Электроэнергия дорогая, с ее использованием намного больше экономической выгоды от утепления, чем при использовании того же газа. Если для газа может быть достаточным и 10 см толщины утеплителя на чердаке, то для электричества целесообразнее 22 см. Нужно доутеплиться максимально, из расчета окупаемости за 12 лет. В неутепленных домах перерасход энергии достигает 200 – 300%.
Схема подключения электрокотла к системе отопления и сети на 220 и 380 В


Классификация оборудования и принцип работы
Электрокотел преобразует электрическую энергию в тепловую и в зависимости от особенностей конструкции может быть:
- ТЭНовым;
- электродным;
- индукционным.
Независимо от вида современные модели снабжены термостатом, с помощью которого можно корректировать мощность устройства и степень нагрева теплоносителя.
Обычно есть и возможность получать сведения с внешнего датчика, чтобы контролировать температуру воздушной массы в конкретном помещении.
Устройство с нагревательным ТЭНом
Внутри емкости, предназначенной для воды, устанавливают нагревательные элементы – ТЭНы. Они могут быть выполнены в виде трубок или пластин. Чтобы регулировать степень нагрева, нагреватели включаются поочередно.
Вода поступает в бак, нагревается, затем передается на контур. По мере ее остывания или нагрева отдельные ТЭНы включаются или выключаются. Движением теплоносителя управляет встроенный циркуляционный насос.
В зависимости от размеров и типа ТЭНовые электрокотлы бывают настенными или напольными. Нужно подобрать такое место установки прибора, чтобы его было удобно обслуживать
Можно выбрать двухконтурные модели таких котлов, они подогревают воду не только для отопления, но и для водопровода. ТЭНовые устройства популярны за счет простой конструкции и относительно невысокой цены. При правильной эксплуатации они ломаются крайне редко.
Помимо воды в качестве теплоносителя применяются различные по концентрации антифризы или масляные составы. Но размеры у таких устройств обычно достаточно большие, что ограничивает возможности при выборе места для их установки. Со временем на ТЭНах оседает налет, периодически нагревательные элементы нужно заменять.
Электродный котел для отопления
Для нагрева здесь используется разница потенциалов на двух электродах и естественное сопротивление воды, возникающее благодаря растворенным в ней солям. Это компактные устройства, которые могут быстро нагревать небольшие объемы воды.
Электродные котлы очень компактные, их просто установить, но работают такие приборы только с водой, имеющей определенное удельное сопротивление
Встроенный циркуляционный насос здесь не нужен. Это простой прибор, который почти никогда не ломается. А если такое и случится, его не сложно отремонтировать. Цену на устройства этого типа можно назвать демократичной.
Но масло и антифриз для такого котла не подойдут, в качестве теплоносителя приемлема только вода, но не дистиллированная. Со временем электроды изнашиваются, растворяются в воде. Их нужно периодически заменять новыми элементами.
Прибор с индукционным нагревом
В таких котлах нагревательный элемент выполнен из диэлектрического корпуса с навитой на него катушкой и сердечником. Ток в катушке вызывает разницу потенциалов в сердечнике, который достаточно быстро нагревается. Тепловая энергия передается теплоносителю.
Котлы с индукционным принципом действия устойчивы к износу, они обладают высоким КПД и служат исключительно долго. Конструкция настолько простая, что ее можно изготовить из подручных средств
Это котел с высоким КПД и длительным ресурсом эксплуатации. Промышленные модели довольно дорогие, но при желании можно изготовить самодельный индукционный аналог. Подходит любой жидкий теплоноситель, а случаи поломок крайне редки.
Как подключить котел к электросети
Предварительно перед выполнением подключения котельного оборудования к электрической сети необходимо произвести глубокую проверку ее технического состояния.
При обнаружении проблемных участков потребуется выполнить ремонтные работы, если нет возможности повысить мощность питания действующей линии, проводят реконструкцию внутридомовых электрических сетей с привлечением аттестованных специалистов.
Схемы подключения электрокотла к сети
Для подсоединения применяют медную электропроводку, сечение проводов рассчитывается в согласовании с данными, предоставленными заводом-изготовителем в инструкции к оборудованию котла.
Подключение с внешним кабелем выполняется с применением специализированных выводов, находящихся внизу котла. Обычно в этом месте также распложается заземляющая клемма с медным болтом.
При исполнении врезки электрокотла неотъемлемым является выполнение системы заземления. При этом необходимо обеспечить, чтобы контакт между корпусом устройства и медным болтом был прочным.
В схему обязательно подключается управляющее устройство по регулировке температурного графика. С целью защиты электрооборудования от скачков напряжения требуется установить УЗО.
Схема подключения однофазного котла на 220
Питающую электролинию котлоагрегата на 220 В предохраняет дифференциальный автомат выполненный одним модулем, блока защит из УЗО с автоматическим выключателем.
В обязательном порядке к корпусу котлоагрегата подсоединяется заземление. ТЭН в таком электрокотле рассчитан исключительно на 220В, следовательно, к одному из концов его подсоединяется фаза, а к иному — ноль.
Для подсоединения агрегата к электросети 220 необходимо уложить трехжильный кабель и подобрать для него требуемого сечение и номиналы автоматической защиты, для обеспечения надежного электроснабжения котла. При выборе исходят из тепловой мощности электрокотла.
Будет правильно, если кабель, УЗО и автоматы будут выбраны с резервом, чтобы в будущем, когда потребуется заменить котел, на более мощную модель был запас по электронагрузке.
Схема подключения трехфазного электрического котла к электросети 380
Электрокотлы, которые наиболее часто используются для отопления домов, обладают не очень большой мощность – до 15.0 кВт, поскольку больше не разрешает энергонадзор. Подобные установки имеют возможность комплектоваться ТЭНами выпущенными на 220 В.
К сети 380 В они подсоединяются «звездой» с общим «0». К примеру, три ТЭНа по 6 Квт, создают общую нагрузку 18 кВт. При этом подсоединении допускается работа любого ТЭНа вне зависимости от смежного, то есть допускается выбор мощности 6, 12 и 18 кВт. Если греющие элементы выпущены на 380 В, то они соединяются между фазами по «треугольнику».
Запрещено отступать от электросхем, рассчитанных заводом-изготовителем для конкретной модели котлоагрегата. В случае, если установлены ТЭНы на 220В при 3-х фазном подсоединении и переделывать схему на «треугольник» иначе они просто перегорят.
УЗО сопоставляет силу тока протекающего через него по фазам. Эти данные в правильно функционирующей системе будут примерно одинаковы. Но когда возникнет повреждение либо к токоведущей поверхности коснется человек, то возникнет токовая утечка из некоторой фазы и возникнет токовый дифференциал между проводами. При таком нарушении в сети реле за весьма малое время выключит сеть.
Автоматический выключатель действует при нарастании заданной силы тока в цепи. К примеру, при коротком межфазном замыкании. В таком варианте УЗО не сработает, поскольку силы токов по фазам станут одинаковыми. Но предельная токовая защита, выключит цепь и предупредит возгорание электроприборов и проводов.
Подведя итог, можно отметить, что установка современных электрических котлов для теплоснабжения индивидуальных домов не является сложной, поскольку они оборудованы полным набором вспомогательного котельного оборудования.
Собственнику понадобится тщательно выполнить все рекомендации завода–изготовителя и пригласить специалиста-электрика, если потребуется реконструкция домовой электросети.
Обвязка электрокотла с системой отопления
Мини-котельные настенного типа со встроенным расширительным баком, насосом и группой безопасности эксплуатируются в закрытых системах отопления с принудительной циркуляцией, работающих под давлением. Подключение предельно простое и не требует отображения в виде схемы: подающий и обратный трубопровод подсоединяются к соответствующим патрубкам электрокотла.
Примечание. Автоматика подобных теплогенераторов следит за давлением в отопительной сети посредством датчика. При напоре теплоносителя ниже установленного порога (обычно – 1 Бар) аппарат не включится.
Дальше мы хотим представить типовые схемы подключения электрокотлов к системам отопления для таких случаев:
- когда нужно установить агрегат, не оснащенный собственным насосом и расширительной емкостью;
- параллельная работа в паре с твердотопливным либо газовым котлом;
- обвязка с буферной емкостью;
- подключение двухконтурной версии агрегата к магистралям отопления и ГВС;
- соединение с бойлером косвенного нагрева.
Группа безопасности защищает систему от превышения давления и сбрасывает лишний воздух
Первая схема иллюстрирует подключение электродного либо индукционного котла к отопительной сети закрытого типа с мембранным расширительным баком. На прямом выходном участке подающей трубы ставится группа безопасности, после нее – отсекающий шаровой кран. Насос и фильтр — грязевик с одинаковым успехом ставятся на подаче или обратке.
Примечание. На этой и последующих схемах условно не показан трубопровод подпитки. Его следует врезать в обратную магистраль отопления.
Аналогичным образом подсоединяется ТЭНовая версия электрокотла, не оборудованная расширительным баком, группой безопасности и насосом. Если же требуется организовать подключение к самотечной (гравитационной) системе отопления открытого типа, то трубопроводы прокладываются с уклоном 3 мм на каждый погонный метр, а циркуляционный насос монтируется на байпасе.
Способность работать самотеком не дает схеме большого преимущества — без электричества котел все равно отключится
В верхней точке сети размещается открытый расширительный бачок. Для обеспечения стабильного самотека производитель электродных котлов «Галан» рекомендует выдержать высоту вертикального участка между отопителем и емкостью 2 метра. Соответственно, бак выносится на чердак частного дома.
Замечание. Установка настенного электрокотла, чьи патрубки обращены книзу, не позволит теплоносителю циркулировать естественным образом за счет конвекции. Пример – агрегаты бренда «Эван» либо «Протерм». К гравитационным системам подойдут отопители с боковыми и верхними штуцерами – «Галан», «ВИН» и им подобные.
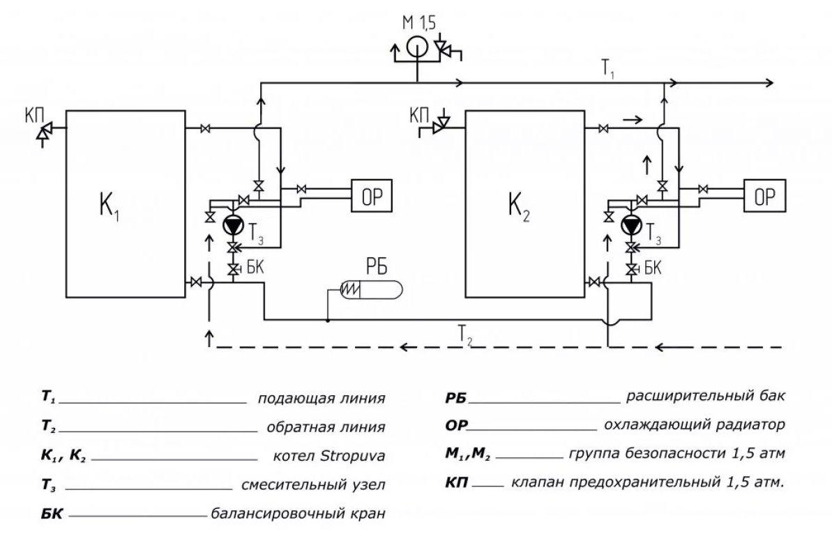
Соединение с другими котлами и теплоаккумулятором
Чтобы подключить электрический теплогенератор совместно с твердотопливным котлом, воспользуйтесь схемой с двумя обратными клапанами, накладным термостатом и комнатным регулятором температуры. Данный вариант присоединения обеспечивает автоматический «подхват» остывающей системы электрокотлом после прогорания закладки дров.
Обратные клапаны не дают теплоносителю перетекать в соседний контур и двигаться во встречном направлении
Алгоритм работы схемы выглядит так:
- Тт-котел действует в качестве основного, электрический аппарат находится в дежурном режиме.
- Когда порция дров либо угля сгорает, температура воздуха в здании начинает снижаться. При охлаждении до установленного пользователем порога комнатный терморегулятор включает электронагреватель.
- Накладной термостат фиксирует падение температуры в обратке твердотопливного котла и отключает его насос.
- После загрузки дров в топливник подогрев возобновляется, термостат запускает принудительную циркуляцию. С помощью собственного датчика электрокотел «видит» нагретый теплоноситель и не включается в работу до следующей команды терморегулятора. Подробнее о принципе работы рассказано экспертом в следующем видео:
Примечание. Способ обвязки пригоден и для других типов котлов – газовых, дизельных и так далее. Учтите один нюанс: электронагреватель здесь используется в качестве резервного источника тепла.
Подключение к буферной емкости, изображенное на очередной схеме, тоже позволяет объединить несколько источников тепла и накопить достаточное количество энергии в баке. Теплоаккумулятор весьма полезен в ситуации, когда электрический отопитель функционирует ночью, пользуясь дешевым тарифом. Днем аппарат бездействует, а здание обогревается теплом из буферного резервуара.
В данной схеме можно организовать работу электронагревателя по расписанию с помощью таймера
Задача смесительного узла с трехходовым клапаном – подавать радиаторам воду требуемой температуры, ведь теплоаккумулятор «заряжается» до 80—90 °С. Если в комнатах устроены водяные контуры напольного обогрева, для них делается второй смесительный узел, подготавливающий теплоноситель с температурой 35—45 °С (максимум – 50 °С).
Схемы с горячим водоснабжением
Получить от электрокотла горячую воду на хозяйственные нужды можно двумя способами:
- приобрести и поставить двухконтурный отопительный агрегат;
- подсоединить к одноконтурному котлу бойлер косвенного нагрева.
В первом случае подключение аппарата производится по типовой схеме, изображенной на картинке. Сложностей здесь минимум, главное, — правильно смонтировать запорную арматуру.
Для удобства чистки грязевики должны стоять в горизонтальном положении
Обвязка с бойлером косвенного нагрева выполняется через трехходовой электроклапан переключающего типа. По команде термостата, встроенного в накопительный бак, элемент переключает поток теплоносителя на подогрев воды для ГВС либо радиаторы отопления. Загрузка бойлера в приоритете: пока емкость не прогреется до установленной температуры, радиаторная сеть тепла не получит.
В случае с индукционным либо электродным агрегатом погружной термостат подсоединяется к контактам термореле
Важный момент. По указанной причине большую роль играет подбор мощности теплогенератора. Если ее недостаточно, нагрев бака растянется надолго, комнатный воздух успеет охладиться. Подробнее о работе системы смотрите в обучающем видеосюжете.
Хотя в сюжете идет речь о стыковке накопительного водонагревателя с настенным газовым котлом, суть не меняется — электрический отопитель присоединяется аналогично.
Подключение к электросети
Схемы запитки одинаковы для всех электрокотлов, разница лишь в числе фаз. Аппараты мощностью до 12 кВт подключаются к однофазной сети 220 В, более 12 кВт – к трехфазной (380 В). Что понадобится для монтажа:
- силовой кабель с медными жилами;
- дифференциальный автомат защиты либо связка УЗО + обычный автоматический выключатель;
- заземляющий контур.
В качестве силовой линии применяется кабель марки ВВГ любой разновидности, количество жил зависит от числа фаз – 3 или 5. Сечение токоведущей части подбирайте по мощности теплогенератора, обычно этот параметр указывается в инструкции по эксплуатации изделия. Чтобы упростить задачу, приведем данные для разных котлов в виде таблицы.
Номинал дифференциального автомата тоже зависит от потребляемой мощности отопителя, ток срабатывания – 30 мА. Например, для защиты силовой линии агрегата 3 кВт (220 вольт) понадобится устройство, рассчитанное на 16 А, под мощность 16 кВт (380 В) нужен дифавтомат на 32 А. Точные номиналы указаны в паспорте изделия.
Чтобы самостоятельно подключить электрическую мини-котельную настенного исполнения, необходимо снять лицевую панель, провести внутрь силовой кабель и соединить жилы соответствующих цветов с контактами клеммника. Как правило, нулевой провод обозначается синим, заземление – желто-зеленым цветом. Таким же образом подключается ящик управления индукционного и электродного котла.
Электрические соединения между шкафом управления и нагревательным блоком электродного либо индукционного котла производятся по индивидуальной схеме, представленной в инструкции. В качестве примера приведем схему подключения популярного электрокотла «Галан».
Схема автоматики при однофазной сети 220 В
Температуру теплоносителя здесь контролируют накладные датчики, установленные на металлические участки подающего и обратного трубопровода. Приборы включены последовательно с контактами термореле, управляющего магнитным пускателем. При достижении верхнего порога температуры цепь разрывается и пускатель отключает нагрев.
Схема соединений при подключении котла к трехфазной сети 380 В
Как сделать заземление
Заложить возле частного дома заземляющий контур – дело простое и очень полезное с точки зрения электробезопасности. Для монтажа отыщите 3 стальных стержня Ø16 мм длиной 2 м и полосу сечением 40 х 5 мм.
Отступив 3 м от стены здания, устраивайте заземление согласно пошаговой инструкции:
- Разметьте на грунте треугольник со сторонами 2 м и выройте котлован на глубину 50 см.
- Заострите концы стержней наждаком или болгаркой, установите в вершинах треугольника и забейте в землю на полную длину.
Связка заземлителей (слева на фото) и прокладка шины в дом (справа) - В котловане выступающие концы прутков надежно соедините полосой с помощью сварки.
- Сделайте подводящую шину из полосы, приварив ее к контуру и закрепив к цоколю. Прихватите к ней болт, прикрутите медную шину и проведите заземлитель внутрь дома, подключив к металлическому корпусу электрощита.
По окончании сварочные швы и надземный участок полосы обработайте битумом, яму закопайте. Подробнее об устройстве заземления для электрокотла и домашней бытовой техники смотрите в видеоролике:
Полезные функции и недостатки
Также стоит подумать об установке универсального твердотопливного котла со встроенными электрическими тэнами. У некоторых моделей имеется даже варочная поверхность, что не потребует дополнительной внешней отделки.
Электрокотлы с легкостью переносят отключение электричества до 6 месяцев. Это делает их хорошим вариантом в случае нерегулярного использования системы или при перебоях с поступлением электроэнергии, необходимой для отопления частного дома.
Недостатком использования электрического котла является необходимость мощных подводящих кабелей с большим сечением.
Процедуры установки
Для подвеса аппарата нужна монтажная планка, которая входит в комплект поставки: ее крепят к стене четырьмя дюбелями или анкерными болтами с обязательным выравниванием по горизонтали и вертикали. Если это напольный котел, то он устанавливается на специальную подставку.
Аппарат необходимо заземлить, осмотреть и убедиться, что он находится в правильном положении, давление воды в системе в норме, а также присоединены все коммуникации.
Электрические отопительные агрегаты должны подключаться проводом, сечение которого указано в документации на оборудование. Провода ведутся в специальных защитных коробах.
Варианты схем
Существуют различные схемы: схема подключения электрокотла с радиаторами отопления, схемы с возможностью монтажа каскада. Последний вариант применяется, если необходимо отапливать большие площади. Для работы аппаратов в каскаде клеммы управляющего агрегата соединяются с клеммами управляемого. Если системой установок руководит комнатный регулятор, то его управляющие контакты соединяются с клеммами ведущего оборудования.
Обвязка отопительного аппарата
Обвязка может проводиться по прямой и смесительной схеме. Прямая схема предполагает регулировку температур горелкой, смесительная – смесителем с сервоприводом. Обвязка проводится следующим образом.
Устанавливается котельный коллектор, к котлу присоединяется труба необходимого диаметра.
На входе устанавливается трехходовый смесительный клапан, который будет регулировать температуру. На обратной линии устанавливается циркуляционный насос и монтируется блок контроля. После обвязки можно наполнять систему теплоносителем и провести испытание работы оборудования на правильность.
Не нужно недооценивать этот этап: в реальности он не так прост и незначителен, как может показаться. Нормальная обвязка позволяет использовать оборудование без системы автоматики, а это сильно уменьшает затраты. Поэтому она должна быть выполнена на профессиональном уровне и с учетом особенностей конструкции системы и котла.
Обвязку электрического котла должен делать специалист. Если все-таки ее приходится делать самостоятельно, то нужны уже собранные распределительные узлы.
Общая схема реализации системы отопления в доме.
Требования к подаче питания
Номинальная мощность электрических котлов для частного дома колеблется в диапазоне от 1,5 до 36 кВт.
Такая потребляемая нагрузка на электросеть требует выделенной линии для подключения преобразователя.
Питающие кабели к нему прокладываются непосредственно от прибора учета (электросчетчика).Для аварийного или планового отсекания генератора используют автоматические выключатели, которые параллельно выполняют функцию предохранителя при коротком замыкании.
Допускается подключение к однофазной сети моделей с мощностью до 9 кВт включительно, более мощное по отбору оборудование работает на трех фазах.
Обратите внимание:котел обязательно подключается к электрической сети с заземлением.
Пошаговый процесс установки
Присоединение электрического котла требует безошибочного анализа электросхемы, обеспечения нужной мощности электросети и неукоснительного исполнения последовательности работ. Если монтаж своими силами вызывает сложности, необходимо обратится в сервисную компанию, имеющей право на выполнение данного вида работ.
Обученный и аттестованный обслуживающий персонал выполнит все работы в соответствии с требованиями ПУЭ и СНиП, обеспечивая безопасную эксплуатацию сложного оборудования.
Кроме того, в большинстве случаев при покупке электрокотла, условиями постановки его на гарантийное обслуживание, является требование завода-изготовителя о проведении монтажно-наладочных работ специалистами сервисных компаний.
Перед началом установки электрокотла, проводится распаковки оборудования и тщательная проверка наличия и техсостояния комплектующих изделий.
Монтаж электрокотла на стену
Для размещения электрокотла на стене необходима специальная подставка, которая обычно идет в комплекте с оборудованием. Если заводское крепление отсутствует, изготавливают его самостоятельно по указаниям завода-изготовителя.
Процесс монтаж корпуса котла на несущую стену:
- Очищают поверхность стены от всевозможных загрязнений.
- Устанавливают пожарозащитный лист.
- Выполняют на стене метку согласно крепежной планке.
- Сверлят отверстия, подходящими под нужный диаметр дюбелей, обычно 10 мм.
- Закрепляют дюбели в отверстиях.
- Подвешивают агрегат на резьбовые крючки, после чего закручивают винты.
Исходя из модели, монтажные модули могут чуть-чуть различаться. Например, при установке котлов Protherm вначале закрепляют монтажную планку, а после, просто навешивает на нее котлоагрегат.
Обвязка по схеме
Для ТЭНовых котлов, исполненных в моноблочном варианте, конструктивно предусмотрено все необходимое котельное оборудование: насос, автоматика регулирования и безопасности, терморегулятор и воздухосборник с расширительным бачком, распределительная колонка.
Такая схема установки по теплотехнической линии довольно проста — необходимо лишь подвести к надлежащим штуцерами подающий и обратный трубопровод. К обратной линии через подпиточный кран подводят теплоноситель в водяную систему нагрева.
В современных эффективных котлах на подаче воды в котел устанавливается фильтр очистки воды, для снижения процесса накипеобразования на внутренних поверхностях нагрева.
Для обычных электрокотлов, не укомплектованных вспомогательным оборудованием, оно приобретается дополнительно владельцем агрегата с учетом рекомендаций завода-изготовителя и размеров выходных патрубков котла: термостат, комплект с насосом и автоматикой. Дополнительный бак устанавливается, если предусмотрена нагрузка на ГВС.
В этом случае процедура обвязки тепловой схемы выполняется в следующей последовательности:
- Вначале на специализированные устройства крепления устанавливается гидроколлектор и расширительный бачок.
- Затем по схеме выполняется разводка труб теплоносителя по подаче и обратке, с размещенными на них насосом циркуляции теплой воды, фильтром очистки воды и группой безопасности.
Подвод и подключение к сети
Электрическая схема включения практически одинакова для многих электрокотлов, различие только в количестве фаз. Устройства мощностью до 8.0 кВт подсоединяются к однофазной сети, больше 8.0 кВт — к трехфазной.
Для установки электрокотла частном доме потребуется:
- медный электросиловой провод;
- дифференциальный защитный автомат или комплект УЗО со стандартным автоматическим выключателем;
- заземление.
В виде электросиловой линии используется кабель ВВГ любой вариации, число жил напрямую зависит от числа фаз — 3 либо 5. Сечение токовой жилы выбирают по электромощности котла, как правило, данный показатель обозначается в практическом руководстве по обслуживанию агрегата, издаваемого заводом-изготовителем
Номинал дифференциального защитного автомата также определяется по мощности котла, ток отключения — 30.0 мА. В частности, для предохранения электросиловой линии аппарата 3 кВт в однофазной сети потребуется защитное устройство на 16 А, а для 15 кВт в трехфазной сети — диференциальный автомат на 32.0 А. Наиболее точно, данные параметры указываются в паспорте котла.
В основном все изготовители советуют выполнить подключение котла через стабилизатор напряжения, по той причине, что нарушение работоспособности автоматики безопасности и управления котлом из-за резких скачков напряжения в сети — довольно распространённое явление.
Заземление
Для того чтобы выполнить заземление, потребуется уложить контур заземления рядом с домостроением. Для этого нужно подготовить 3 металлических стержня Дн 16 мм и протяженностью не менее 2 м, а также стальную полосу 40х5 мм.
Отодвинувшись на 3 м от стены строения, организовывают заземление в следующем порядке:
- Размечают на земле треугольник с гранями 2 м и копают котлован на глубину 0.5 м.
- Заостряют концы стержней болгаркой и устанавливают их по вершинам треугольника, после чего забивают в землю на полную длину.
- В котловане, обозначающиеся концы прутьев, накрепко объединяют полосой с применением сварочного аппарата.
- Выполняют шину из стальной полоски, приварив ее к контуру и зафиксировав на цоколе дома.
- Прихватывают к ней болт, прикручивают медную шину и проводят заземлитель вовнутрь постройки, подсоединив к стальному корпусу электрощитовой.
- Внешняя сторона защиты обязана располагаться в зоне, где ни при каких обстоятельствах не будут находиться люди в момент пробоя электрической сети, но не дальше 1 м от фундамента домовладения.
Заключение
Чтобы не совершать глупых ошибок в процессе монтажа и обвязки, перед установкой электрокотла стоит пообщаться со специалистом в данной области. Операция не настолько проста, как может показаться. Особое внимание уделите электрической части, поскольку высокое напряжение является источником повышенной опасности.
Подключение электрокотла к системе отопления. Базовые правила


До недавнего времени спрос на электрические котлы был не слишком высоким. Они были очень дороги в эксплуатации, особюенно если сравнивать с газовыми. Однако, стремление получить автономное отопление в квартире многоэтажного дома, так же как и необходимость диверсификации способов обогрева в частных коттеджах привели к росту популярности отопительных устройств, использующих электроэнергию. На данный момент электрокотлы широко используются не только в качестве резервного или аварийного источника тепла, но и как вполне самостоятельное устройство для полноценного обеспечения системы отопления. Рассмотрим в этой статье, как их нужно правильно подключать в систему отопления.
Разновидности электрокотлов, их достоинства и недостатки
Востребованность котлов отопления на электричестве дала толчок к разработке новых типов, которые кардинально отличаются между собой по принципу действия.
ТЭНовые
Первая разновидность электрокотла. Нагрев теплоносителя выполняется одним или несколькими ТЭНами. ТЭН состоит из следующих элементов:
- Внешняя оболочка: сталь, титан, сплавы на основе меди или алюминия;
- Внутренний элемент нагрева – нихромовая проволока.
- Диэлектрик (керамические гранулы или кварцевый песок) – отделяет спираль от оболочки.
Устройство очень быстро выходит на номинальную мощность, нагрев теплоносителя осуществляется уже через 10-15 мин. Перемещение теплоносителя по системе осуществляется в принудительном порядке при помощи циркуляционных насосов. Большинство моделей мощностью до 12 кВт выполнены в настенном варианте от бытовой однофазной электросети. Более мощные устройства имеют напольный монтаж и требуют трёхфазного электроснабжения.
Преимущества. Нагревательные элементы ТЭНа не имеют непосредственного контакта с теплоносителем. Они отделены от него толстым слоем диэлектрика и прочной внешней оболочкой. Это минимизирует вероятность короткого замыкания. Современные модели имеют многоступенчатую систему безопасности, защищающую оборудование от перегрева и утечки теплоносителя.
Недостатки. По аналогии с кипятильником на ТЭНах в результате работы образуется накипь, существенно снижающая эффективность нагрева. Чтобы снизить интенсивность образования налета используется дистиллированная вода или специальный антифриз.
Электродные
Принцип действия электродного (ионизационного) котла следующий. В ионизационную камеру выведены два электрода, создающие разность потенциалов. В роли теплоносителя используется электролит с высоким содержанием солевых примесей. Именно в связке с таким теплоносителем и нужно делать подключения электрокотла к отоплению. Имея высокое сопротивление, теплоноситель быстро нагревается под воздействием электрического тока. Для выхода котла на номинальную мощность необходимо всего несколько минут. Перемещение теплоносителя может осуществляться только принудительно, посредством циркуляционного насоса.
Преимущества. Высокая степень автоматизации, используя внешние датчики, можно контролировать не только температуру теплоносителя, но и воздуха в обогреваемом помещении. Высокая надежность, одно из ключевых преимуществ ионизационных котлов. Они имеют минимальное количество деталей, которые, практически, не ломаются. При утечки теплоносителя исчезает электропроводная среда и устройство просто отключается. Такие котлы рекомендуется устанавливать в местности с нестабильным электрическим напряжением, так как они способны успешно функционировать даже при 180В.
Недостатки. Высокая стоимость теплоносителя и необходимость его тщательной подготовки, желательно, перед каждым отопительным сезоном.
Индукционные
Конструкция индукционных котлов состоит из индукционной катушки и металлического сердечника. Индукционная катушка имеет два слоя обмоток. Первая выполняет преобразование электрической энергии в магнитную, под воздействием которой вторичная обмотка нагревает стальной стержень. Тепло от сердечника передается теплоносителю.
Преимущества. Высокая экономичность, эффективность и пожарная безопасность. В отличие от ТЭновых котлов не образуют накипь, а по сравнению с электродными, не так требовательны к теплоносителю. Фактически в качестве теплоносителя может выступать любая жидкая среда от обычной воды до очищенных нефтепродуктов. Конструкция котла сверхнадёжна, поскольку в ней нет элементов, которые подвергаются механическому износу. Регламентированный срок службы может превышать 25-30 лет.
Недостатки. Высокая стоимость. Значительный вес даже при компактных размерах. Допускается только напольная установка.
Общие преимущества электрических котлов
Независимо от типа электрокотла он обеспечивает пользователю целый ряд преимуществ:
- Доступная стоимость оборудования;
- Простота монтажа;
- Нет необходимости в получении специальных разрешений на установку;
- Нет необходимости в отдельном помещении, месте под топливо, обустройстве дымоходов и вытяжной вентиляции;
- Не нужно стандартное для котлов техобслуживание: чистка дымоходов, футеровка топочной камеры и т.п.
Расчёт мощности
Перед подключением электрокотла, нужно правильно его подобрать. Для этого необходимо рассчитать мощность системы отопления. Требуемая мощность конкретной модели электрокотла определяется по формуле: W = S×Wуд, где:
- W – искомая мощность (кВт);
- S – суммарная площадь комнат коттеджа (м 2 )
- Wуд — коэффициент удельной мощности (кВт/м 2 ). Среднестатистический показатель, который выбираются из СНиПов. Для европейской части территории РФ он составляет единицу, для южной части 0,8-0,9, для дальнего востока 1,1-1,2, для регионов крайнего севера до 1,6.
Как показывает практика, для большей части территории России справедливо следующее утверждение на 10 м 2 площади дома необходимо обеспечить 1кВт мощности источника тепла. Округление выполняется в большую сторону. Показатель принято завышать на 10-15% от расчетной величины. Это делается для того, чтобы котел не работал на предельных режимах.
Требования к установке
Несмотря на простоту монтажа, существуют определенные требования к подключению электрокотла. Как правило, они касаются особенностей установки оборудования к системе электроснабжения:
- Стена, на которую устанавливается электрокотел должна быть выполнена из негорючих материалов. Несущая способность должна выдерживать как вес самой установки, так и вспомогательного оборудования и подключений;
- Линии электроснабжения мне должны проходить вблизи водяных или отопительных трубопроводов. В крайнем случае, провод должен быть защищен специальным рукавом или коробом;
- Диапазон рабочих температур в помещениях установки должна составлять +5°С…+40°С при относительной влажности не более 85%;
- Запрещено осуществлять установку помещениях, подвергающихся воздействию высокой влажности;
- Кабель электроснабжения подключается к собственному УЗО и дополнительно оборудуется промышленным выключателем, у которого расстояние между контактами в разомкнутом состоянии составляет 3мм и более.
Пошаговая инструкция установки электрокотла
Как правило, электрокотлы используются комплексно в сочетании с твердотопливными или газовыми. В первом случае твердотопливный котел выполняет нагрев дома до заданной температуры, а электрический ее поддержание на комфортном уровне. Во втором случае газовый и электрокотёл врезаются в систему отопления параллельно, а работают последовательно. В ночной период, при действии соответствующего сниженного тарифа, обогрев дома осуществляет электрический котёл, а днём газовый.
Правильное подключение электрокотла в систему отопления выполняется следующим образом:
- Согласно ранее разработанному плану в помещении отмечается место установки котла;
- Выполняется разметка на стене. Для этого электрокотёл со снятой передней панелью предварительно устанавливается на место монтажа, выравнивается при помощи водяного уровня. Места установки крепежей отмечается через технологические отверстия
- Котел навесной устанавливается на высоте не менее 1,5 м от уровня пола для более удобного обслуживания;
- Крепежные элементы выбираются в зависимости от материала стены. Как правило, это пластиковые дюбеля со стальными винтовыми крюками в качестве анкеров. Однако некоторые маломощные модели электрокотлов могут устанавливаться на гипсокартонные стены. В этом случае допускается применение дюбеля бабочка;
- Установка заземления. Один из ключевых этапов монтажа электрокотла. Некоторые модели не будут включаться без заземления, а у других загорается сигнальный индикатор. Для обустройства заземления необходимо вбить в землю несколько арматурных штырей и соединить их между собой металлической пластиной. Нулевой провод от электрокотла необходимо подсоединить к этим штырям.
- Подключение электропитания. Электрический котёл необходимо подключить через собственную линию электроснабжения, подсоединённую к отдельному вводному автомату;
- От автомата кабель прокладывается к устройству защитного отключения, который рекомендуется расположить непосредственно рядом с котлом.
- Подключение котла к системе отопления выполняется через входящий и исходящей патрубок. У некоторых моделей оба вывода расположены снизу устройства, у других подающий патрубок сверху, а обратка снизу.
- К трубе обратки (поступление остывшего теплоносителя в котел) крепится циркуляционный насос. Расположение ротора должно быть строго горизонтальным. Расположение на обратке предпочтительней, чем на подаче, так как высокая температура теплоносителя негативно влияет на рабочие элементы насоса и снижает его долговечность;
- Перед насосом устанавливается фильтр грубой очистки «грязевик». Монтируется так же горизонтально отстойником (ответвление с фильтрующей сеткой) вниз;
Фильтр грубой очистки
- К трубе обратки врезается ответвление для расширительного бачка. Он компенсирует температурное расширение теплоносителя, вмещая в себе определенный объем воды;
- Установка группы безопасности, состоящей из предохранительного (срывного) клапана, манометра и клапана для стравливания воздуха выполняется на трубе подачи. Через небольшое ответвление. Группа безопасности должна находиться в максимально высокой точке системы отопления для своевременного удаления воздуха.
Какая схема по подключению электрокотла самая простая и эффективная?


Одним из условий комфортного проживания является оптимальная температура в помещениях. Но поддерживать ее невозможно без эффективно работающего отопления. Сегодня можно приобрести котлы, работающие на разных видах топлива. В случае невозможности использования газового оборудования, оптимальным решением станет котел на электричестве. Рассмотрим, какой должна быть схема подключения электрокотла.
Из всех возможных способов организации отопления в жилых домах, самым удобным, экологически безопасным и эффективным является установка электрического котла. Но чтобы тепловое оборудование работало с максимальной отдачей, необходимо грамотно произвести подключение электрокотла к системе отопления. Выполнение работ по подключению – важнейший этап благоустройства здания.
Почему стоит выбрать электрический котел?
При выборе котла важно учитывать все аспекты: экономичность, экологичность, эффективность работы. Безусловно, наиболее выгодно устанавливать газовый котел, но если нет возможности подключить дом к магистральной подаче газа, то оптимальным решением станет электрическое тепловое оборудование.
Безусловно, электрокотлы имеют свои достоинства и недостатки, которые стоит оценить еще до покупки.
Основные плюсы
Сначала отметим бесспорные достоинства электрооборудования. Это:
- Отсутствие необходимости постройки отдельной котельной. Компактные размеры котла позволяют поместить его в любом удобном месте.
- Простой монтаж, не требующий существенных затрат.
Совет! При установке электрокотла не потребуется строительства дымохода, а также помещений для хранения топлива.
- Удобство эксплуатации, управлять работой котла максимально просто.
Основные недостатки
К минусам использования оборудования стоит отнести:
- Существенное увеличение расходов на оплату электроэнергии. Впрочем, этот недостаток относителен, так как при использовании любых видов котлов придется тратиться на топливо.
- Зависимость от электроэнергии. В местностях, где отключение электричества происходит часто, следует использовать другой вариант отопительного оборудования.
- Чувствительность к скачкам напряжения. При существенных скачках напряжения в сети, есть вероятность выхода из строя блока автоматики.
Где поставить котел?
Выделять специальное помещение для установки котла не требуется. Установить его возможно на кухне или в другом нежилом помещении. Основное требование: наличие удобного доступа для подключения труб. Сегодня можно приобрести два варианта исполнения котлов:
- настенные, мощностью от 5 до 60 кВт, они могут быть использованы для помещений, площадь которых менее 600 квадратных метров;
- напольные, мощностью от 60 кВт, их используют для просторных домов.
При установке настенного агрегата нужно выполнять следующие требования:
- стена должна быть выполнена из негорючего материала;
- аппарат устанавливают на монтажную планку, входящую в комплект поставки;
- при правильном расположении по бокам котла должно быть оставлено свободное пространство шириной не мене 5 см, вверху и внизу – 80 и 50 см соответственно. Перед наружной стенкой котла должно быть оставлено свободное пространство шириной 70 см.
Совет! При установке мощного котла (более 12 кВт), его подключение производят только через трехфазную розетку.
Подключение в электросеть
Перед началом выполнения работ по подключению теплового оборудования к электросети нужно выполнить полную проверку проводки. При выявлении слабых мест необходимо произвести ремонт. Основные правила:
- для подключения используют медную проводку, сечение провода выбирается в соответствии с указаниями, данными в инструкции;
- соединения с внешним кабелем производится с использованием специальных выводов, расположенных в нижнем углу слева. Тут же распложена клемма заземления с латунным болтом;
- при выполнении врезки котла обязательным является устройство заземления. При этом важно проследить, чтобы контакт между корпусом прибора и латунным болтом был надежным;
- в схему обязательном порядке включается регулятор температур.
Для защиты электрической части оборудования от перепадов напряжения необходимо использовать УЗО. При использовании трехфазных розеток обязательно устанавливают автоматический выключатель.
Совет! Аварийный выключатель и УЗО желательно поместить в непосредственной близости от генератора тепла в месте, которое легкодоступно для хозяев.
Выполнение обвязки
Система отопления с электрокотлом может быть с естественной или с принудительной циркуляцией теплоносителя. Если используется принудительная циркуляция, то в схему дополнительно включают насос, обеспечивающий перекачку жидкости. В контурах с естественной циркуляцией монтаж котла производят в самом нижнем участке системы.
При принудительной циркуляции устанавливать насос можно в любом удобном месте, исключение составляет самая высокая точка системы. В этом случае, в трубах будут постоянно образовываться пробки из воздуха, что будет создавать проблемы в работе системы.
При составлении схемы обвязки необходимо собрать двойной контур. При запуске генератора тепла сначала теплоноситель будет проходить по малому кругу, одновременно нагреваясь, затем будет направлена в основной контур.
Элементы обвязки
Классический вариант обвязки электрокотла включает в себя следующие элементы:
- трубы и радиаторы;
- арматура запорная;
- бак расширительный;
- предохранительные клапаны, исключающие обратный ток жидкости;
- фильтры, устанавливаемые на входе в котел, они необходимы для предотвращения попадания посторонних предметов;
- приборы для слежения за параметрами – манометр и термометр.
При использовании генератора тепла, работающего на электричестве, можно монтировать разные схемы, в том числе:
- обычную систему отопления с любым типом циркуляции носителя тепла;
- систему отопления «теплый пол»;
- двухконтурную систему с производством горячей воды, подаваемой в водопровод.
Чтобы облегчить выполнения работ по созданию систем отопления, подробная схема подключения электрического котла приведена в инструкции к каждой модели. Перед началом монтажа необходимо тщательно изучить рекомендации производителя. Если у владельцев котла нет времени или желания вникать в схемы и правила выполнения монтажа, то следует отказаться от самостоятельного выполнения работ и обратиться к специалистам.