Настройка, регулировка мощности, ошибки газового котла BAXI


В этой статье подробно описана регулировка, настройка мощности и других параметров настенных газовых котлов BAXI через сервисное меню. Описанные в этой статье принципы регулировки, настройки мощности подойдут и для газовых котлов многих других торговых марок и производителей.
Настройка, регулировка мощности газового котла BAXI Main Four BAXI Main 5 BAXI Eco Four BAXI Four Tech
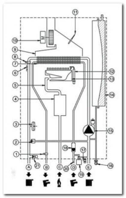
Газовый настенный двухконтурный котел BAXI Main 5 / BAXI Main Four с битермическим теплообменником. Схема устройства.
1 — датчик температуры горячей воды; 2 — автоматический байпас; 3 — гидравлическое реле давления; 4 — газовый клапан; 5 — газовая рампа с форсунками; 6 — предохранительный термостат; 7 — первичный битермический теплообменник; 8 — датчик температуры отопления; 9 — вытяжной колпак; 10 — вентилятор; 11 — датчик температуры отходящих газов; 12 — электрод розжига — ионизации пламени; 13 — горелка; 14 — расширительный бак; 15 — насос с воздухоотделителем; 16 — манометр; 17 — кран слива воды из котла; 18 — датчик приоритета ГВС; 19 — кран заполнения водой котла; 20 — фильтр контура ГВС; 21 — предохранительный клапан; А — подача воды в систему отопления; В — выход горячей бытовой воды; С — вход газа; D — вход холодной воды от водопровода; Е — возврат воды из системы отопления.
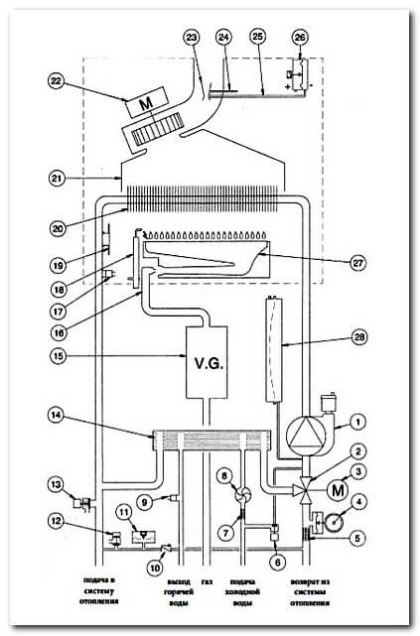
Газовый настенный двухконтурный котел серии BAXI Eco / BAXI Four Tech с вторичным теплообменником ГВС
1 — насос с воздухоотводчиком; 2 — трехходовой клапан; 3 — мотор клапана; 4 — манометр; 5 — фильтр на обратке; 6 — вентиль заполнения; 7 — фильтр на входе ГВС; 8 — датчик протока ГВС; 9 — датчик температуры ГВС; 10 — клапан байпаса; 11 — реле минимального давления; 12 — кран слива теплоносителя; 13 — клапан предохранительный (3 bar); 14 — пластинчатый теплообменник ГВС; 15 — газовый клапан; 16 — рампа подачи газа с форсунками; 17 — датчик температуры отопления; 18 — электрод зажигания/контроля пламени; 19 — термостат перегрева; 20 — первичный теплообменник; 21 — дымовой колпак; 22 — вентилятор; 23 — устройство Вентури; 24 — точка положительного давления; 25 — точка отрицательного давления; 26 — пневмореле, датчик контроля тяги; 27 — горелка; 28 — расширительный бак.
Зачем регулировать мощность газового котла
Строительными правилами не рекомендуется установка котлов с полезной мощностью, которая значительно превышает мощность отопительной системы в доме или квартире.
Большая разница между мощностью газового котла и мощностью отопительных приборов, в числе прочих минусов, приводит к цикличности работы котла.
Избыточная цикличность, импульсивность работы или, как говорят в народе, «тактование котла» проявляется в том, что горелка котла после включения быстро нагревает воду в теплообменнике до максимальной температуры. Котел отключается по достижении заданной температуры в прямой трубе на выходе из котла. Но радиаторы при этом остаются не прогретыми до этой заданной температуры — нагретая в котле вода просто не успевает дойти до отопительных приборов. То есть, котел производит тепловой энергии в единицу времени больше, чем способен принять менее мощный отопительный контур . Поэтому, температура воды на выходе из котла быстро растет и он отключается раньше, не успев нагреть радиаторы.
Через короткое время циркуляционный насос подает в теплообменник, оставшуюся прохладной воду из обратного трубопровода системы отопления и горелка снова включается. Далее все повторяется снова.
Система отопления большой мощности имеет увеличенный диаметр труб и объем радиаторов, а значит и меньшее гидравлическое сопротивление. В больших системах вода течет не точно также, она течет быстрее, с большим расходом (литров в секунду). За время быстрого прохождения через теплообменник котла, каждый литр воды успевает нагреться только градусов на 15-20 °C. А чтобы нагреть этот литр до заданной температуры, вода в системе отопления должна пройти через теплообменник несколько раз.
У систем отопления малой мощности трубы тоньше, радиаторы меньше, гидравлическое сопротивление выше и вода течет медленнее. Если той же мощностью нагревать медленно текущую воду, то вода, попавшая в теплообменник тут же, за один раз, нагреется градусов на 40-60 °C, сразу до максимальной температуры, и котел отключится. А оставшаяся в системе, не дошедшая до котла вода, так и останется холодной, до следующего цикла тактования. Что и происходит в котле, если его мощность не адаптирована к системе отопления.
Размером пламени (мощностью горелки) в котле управляет электроника по сложному алгоритму, где учитывается и время от старта горелки, и величина температуры, и скорость изменения температуры в отопительном контуре, и разница температур в прямой и обратной трубе. Всех тонкостей алгоритма регулирования я не знаю. Но автоматика, без дополнительных сервисных настроек, не обеспечивает нормальную работу котла.
Тактование уменьшает срок службы котла и увеличивает расход газа
Любой человек, даже не будучи механиком и электриком, знает, что наиболее тяжелый режим работы для оборудования — это момент запуска, включения механического и электрического оборудования. В период пуска наблюдается наибольший износ, чаще всего происходят отказы в работе. Увеличение количества запусков в результате цикличности, больше всего съедает ресурс работы у весьма дорогостоящих частей котла — газового и трехходового клапанов, циркуляционного насоса, вентилятора отходящих газов.
Для зажигания в момент запуска, на горелку подается максимальное количество газа. Часть газа, до момента появления пламени, буквально улетает в трубу. Постоянное «перезажигание» горелки еще больше увеличивает расход газа и снижает КПД котла.
Некоторая цикличность работы газового котла предусмотрена нормальным режимом его работы. Например, регулирование температуры в помещении без термостата или с помощью двухпозиционного термостата происходит за счет периодического включения и отключения горелки котла.
Задача регулирования мощности котла состоит в том, чтобы исключить избыточную цикличность — тактование, вызванное отсутствием адаптации настроек котла к системе отопления.
Кстати, о других минусах слишком мощного котла. В сервисной инструкции котла Baxi указан его КПД в режиме отопления: 93,2% при максимальной тепловой мощности (24 кВт. ) и 79,4% при работе с минимальной мощностью (9,3 кВт. ) Представьте, как еще уменьшится КПД, если этому котлу придется работать с системой отопления мощностью, например, 4 кВт. Учтите, что двухконтурный котел в течении года большую часть времени работает в режиме отопления, с минимальной мощностью. Минимум 1/4 часть израсходованного на отопление газа будет буквально вылетать бесполезно в трубу. Это будет расплата за установку в доме чересчур мощного оборудования для отопления и ГВС.
Чтобы устранить тактование котла, необходимо уравнять мощности котла и контура отопления
Как определить максимальную тепловую мощность отопительного контура в доме или квартире
Как определить максимальную тепловую мощность отопительного контура? На сайтах производителей и продавцов радиаторов находим тепловую мощность каждого радиатора, установленного в доме. В каталогах производителей теплоотдача радиаторов представлена в 2-х режимах: 1) 90/70/20 градусов и 2) 75/65/20, Вам необходимо смотреть теплоотдачу по параметру “75-65/20”. Сумма мощностей всех радиаторов, подключенных к котлу, и будет равна максимальной тепловой мощности контура отопления.
Например, одна секция высотой 500 мм. стандартного чугунного радиатора отопления имеет максимальную тепловую мощность 160 Вт. Чугунный радиатор из 7 секций будет обладать тепловой мощностью 160 Вт. х 7 = 1120 Вт. или 1,12 кВт.
Очень грубо, максимальную мощность системы отопления дома, квартиры можно также определить исходя из соотношения 1 кВт на каждые 10 м 2 отапливаемой площади. Например, для дома или квартиры с отапливаемой площадью помещений 100 м 2, максимальная тепловая мощность отопительного контура будет менее 10 кВт.
Настенный двухконтурный газовый котел Baxi с максимальной полезной тепловой мощностью 24 кВт. поступает в продажу с заводской настройкой максимальной мощности отопления 18 кВт.
Для нашего примера, чтобы уравнять мощность отопительного контура помещений с полезной тепловой мощностью котла, необходимо изменить настройку мощности газового котла Baxi c 18 кВт на 10 кВт.
Регулировку, настройку мощности газового котла в режиме отопления производят через сервисное меню. Строка меню F08 — максимальная полезная мощность системы отопления (0-100%). Строка F10 — минимальная полезная мощность системы отопления (0-100%).
В строке сервисного меню F08 вы увидите заводскую настройку, равную 80%, что соответствует заводской настройке максимальной мощности 18 кВт.
В нашем примере, для дома/квартиры с отапливаемой площадью 100 м 2, установите настройку в строке F08 = 40%. Понаблюдайте котел в работе. Если котел, при этой величине настройки мощности, не сможет нагревать отопительную воду до заданной температуры, то настройку необходимо немного увеличить. Например, до F08 = 50%. И снова понаблюдать. Если при настройке F08=40%, котел справляется с нагревом отопительной воды до требуемой температуры, то настройку в строке можно попробовать уменьшить, до F08 = 30%. Так, ступенчато изменяя настройки, можно подобрать мощность котла под отопительную систему конкретного дома/квартиры.
Доступ в сервисное меню котла BAXI Main Four Baxi Main 5 Baxi Eco Four Baxi Four Tech
Управление котлом Baxi производится с панели управления через общедоступное пользовательское меню. О том, как хозяину управлять котлом, написано в руководстве по эксплуатации.
На панели управления можно вызвать еще одно, скрытое меню — сервисное, предназначенное для специалистов.
Панель управления настенного газового котла Baxi. Кнопки управления и символы на дисплее.
Сервисное меню становится доступным на экране дисплея, если нажимать одновременно не менее 6 сек две кнопки: кнопку (кран – ) и кнопку (– радиатор). Меню активируется и на дисплее появится обозначение первой строки меню “F01”, которое попеременно сменяется значением параметра этой строки.
Действия в сервисном меню:
-
- для перемещения по строкам меню действовать кнопками (кран +/–) ;
- для изменения параметра строки меню действовать кнопками (+/– радиатор) ;
- для запоминания измененного значения параметра строки меню нажать кнопку (Включение), на дисплее появится надпись “MEM”.
- для выхода из меню без запоминания изменений нажать кнопку «i», на дисплее появится надпись “ESC”.
Команды сервисного меню газового котла BAXI
В строках сервисного меню можно изменить некоторые настройки параметров режима работы газового котла Baxi.
BAXI Main Four BAXI Eco Four BAXI Four Tech:
Строка F06 — установка максимальной температуры ( °С ) системы отопления: 00 = 76 °C (выключение горелки при 80 °C ); 01 = 45 °C. Заводская настройка = 00.
Строка F08 — максимальная полезная мощность системы отопления (0-100%): 80 — природный газ; 100 — сжиженный газ. Заводская настройка = 80.
Строка F09 — максимальная полезная мощность системы ГВС (0-100%): 80 — природный газ; 100 — сжиженный газ. Заводская настройка = 80.
Строка F10 — минимальная полезная мощность системы отопления (0-100%): 20 — природный газ; 00 — сжиженный газ. Заводская настройка = 20.
Строка F11 — время ожидания горелки между двумя включениями (01-10 мин): 00=10 сек. Заводская настройка = 03.
Только BAXI Main Four:
Строка F14 — тест для проверки правильного положения датчика горячей воды: 00 — выключено; 01 — всегда включено. Заводская настройка = 01.
Строка F16 — минимальная полезная мощность системы ГВС (0-100%): 20 — природный газ; 00 — сжиженный газ. Заводская настройка = 20.
BAXI Main 5:
Строка F06 — Установка максимальной температуры воды на подаче в контур отопления (°С) 000=76 °C (отключение горелки при 81 °C ) 001=45 °C (отключение горелки при 50 °C ). Заводская настройка =000.
Строка F08 — Макс. мощность в режиме отопления (0-100%). Заводская настройка для котла модели 24F =055; для модели 18F =100; для модели 14F =050.
Строка F09 — Макс. мощность в режиме ГВС (0-100%). Заводская настройка =100.
Строка F10 — Мин. мощность в режиме отопления и ГВС (0-100%). Заводская настройка =100.
Строка F11 — Время ожидания перед новым включением в режиме отопления 000=10 секунд — 001…010 = 1…10 минут. Заводская настройка =003.
Строка F14 — Проверка правильности положения датчика ГВС: 000=Отключено; 001=Всегда включено. Заводская настройка =001.
Строка F18 — Разблокировка параметров для СЕРВИСНОГО ОБСЛУЖИВАНИЯ. Заводская настройка =000.
Рекомендую все, произведенные вами, изменения настроек в строках меню записывать. Записи прикладывать к инструкции к котлу.
Меню вывода информации о работе котла Baxi на дисплей
На дисплее котла Baxi, в информационном меню, обозначение первой строки А00 попеременно сменяется значением параметра этой строки — 35 ºС.
Для вывода меню информации о работе котла на дисплей, расположенный на передней панели котла, нажимать не менее 6 сек кнопку «i».
Функция «INFO» активируется и на дисплее появляется обозначение первой строки информационного меню «А00», которая сменяется отображением параметра — температуры.
Для перемещения по строкам информационного меню нажимают на кнопки (кран +/-).
BAXI Main Four Baxi Eco Four BAXI Four Tech:
Строка A00 : действующее значение ( ºС ) температуры горячей бытовой воды (система ГВС);
Строка А01 : значение ( ºС ) температуры на улице (при подсоединенном датчике уличной температуры);
Строка А02 : Мгновенная величина (%) сигнала управления газовым клапаном;
Строка А03 : значение (%) мощности (MAX R);
Строка А04 : заданное значение ( ºС ) температуры на подаче в систему отопления;
Строка А05 : действующее значение ( ºС ) температуры воды на подаче в систему отопления;
Строка А06 : заданное значение ( ºС ) температуры горячей бытовой воды;
Строка А07 : значение % уровня пламени (0 – 100%);
Строка А08 : текущее значение ( л/мин х 10) расхода горячей бытовой воды;
Строка А09 : последняя ошибка, обнаруженная в работе котла.
BAXI Main 5:
A00 : текущее значение температуры воды на подаче в контур отопления ( °C );
A01 : текущее значение температуры горячей бытовой воды ( °C );
A02 : текущее значение наружной температуры, в °C (при подключенном датчике уличной температуры);
A03 : текущее значение температуры отходящих газов ( °C );
A04 : мгновенное значение сигнала управления газовым клапаном (%);
A05 : показатель мощности, в % (MAX CH);
A06 : заданное значение температуры отопительной воды ( °C );
A07 : заданное значение температуры горячей бытовой воды ( °C );
A08 : последнюю неисправность в работе котла;
A09 : не используется; A10 : не используется.
Функция “INFO” остается активной в течение 3 мин. Для выхода из данного режима раньше этого времени нажимать не менее 5 сек кнопку «i» или отключить электропитание котла.
Тактование двухконтурного газового котла Baxi в режиме горячего водоснабжения ГВС
То холодная, то горячая вода идет из котла
В руководстве по эксплуатации двухконтурного газового котла Baxi указано, что с заводскими настройками максимальной мощности 24 кВт., котел обеспечивает нагрев воды на разницу температур dT=35 о С, при максимальном расходе горячей воды 9,8 л/мин.
В доме с котлом, подключенным к центральному водопроводу, получены следующие результаты измерения максимального расхода горячей воды: через рожок смесителя ванны 6 л/мин., в умывальнике 4 л/мин., в мойке кухни 5 л/мин.
Вы сами можете узнать максимальный расход горячей воды в кранах, если воспользуетесь информационным меню котла Baxi Main Four. Открывайте поочередно краны горячей воды и наблюдайте величину расхода в информационном меню, в Строке А08 : текущее значение (л/мин х 10) расхода горячей бытовой воды.
Обычно, в целях экономии, краны разбора воды на полный проток пользователи не открывают.
Очевидно, что разница между заводскими настройками максимальной мощности котла в режиме ГВС, рассчитанными на нагрев 9,8 литров в минуту, и мощностью, которая требуется для нагрева реального расхода в водоразборном кране, будет значительной.
Это приводит к цикличности (тактованию) нагрева горячей воды. Горелка котла в режиме ГВС периодически то включается, то гаснет. Соответственно, из крана идет то холодная, то горячая вода.
Для комфортного пользования горячей водой необходима настройка мощности котла в режиме ГВС . Сделать это можно через сервисное меню. Строка F09 — максимальная полезная мощность системы ГВС (0-100%). Строка F16 — минимальная полезная мощность системы ГВС (0-100%).
Подробнее Читайте: То холодная, то горячая вода идет из котла
Неисправности и коды ошибки газового котла Baxi
Микропроцессорная система управления и контроля современного газового котла определяет неисправность и выводит на дисплей код ошибки, обозначающий ту или иную неисправность в работе узлов и агрегатов котла.
Код ошибки на дисплее газового котла BAXI. Подсветка дисплея синхронно мигает с высвечивающимся кодом неисправности.
Система управления котла на появление неисправности реагирует по разному. В зависимости от возможных последствий неисправности:
-
- Работа котла аварийно немедленно блокируется. Котел отключается. Коды ошибок: Е01, Е02, Е04, Е07, Е25, Е27, Е40, Е41, Е42, Е43, Е50, Е62, Е65. Требуется устранить неисправность и перезапустить котел с помощью кнопки «R» (держать нажатой не менее 2 сек ).
- Работа котла аварийно останавливается, но не блокируется. После устранения неполадки, котел автоматически продолжит работу с прежними пользовательскими настройками.
- Существуют ошибки — предупреждения, не требующие немедленного вмешательства, при которых работа котла не останавливается.
Коды ошибок и причины неисправностей настенных газовых котлов Baxi
Сводная ведомость индикации неисправностей настенных газовых котлов Baxi, оснащенных жидкокристаллическим (ЖК) дисплеем, модели Eco Compact, Four Tech, Eco Four, Main Four, Main 5.
E01 (01E) — датчик контроля пламени. Блокировка котла после трех неудачных попыток розжига:
-
- Нет газа, закрыт газовый кран, низкое давление в газовой трубе.
- Перепутаны фаза и ноль проводов электросети для фазозависимых моделей котлов.
- Неисправен, загрязнен ионизационный электрод контроля пламени
- Неисправен блок или электроды розжига.
- Неисправен или неправильно отрегулирован газовый клапан.
- Недостаток воздуха для горения газа в горелке котла
E02 (02E) — датчик температуры контура отопления. Перегрев теплоносителя в контуре отопления:
-
- Неисправность датчика температуры.
- Недостаточная теплопередача на датчик — в месте прилегания корпуса датчика к смежной детали котла рекомендуется наносить термопасту.
- Недостаточная циркуляция теплоносителя через теплообменник из-за неисправности насоса, наличия воздуха в системе
E03 (03E) — датчик тяги (термостат в котлах с открытой или пневмореле в котлах с закрытой камерой сгорания). Недостаточная тяга в системе дымохода или дымоотвода:
-
- Неисправность датчика тяги.
- Неисправность вентилятора.
- Уменьшение сечения дымохода или дымоотвода.
Только для котлов с открытой камерой сгорания. В результате нарушения тяги произошел перегрев термостата дымовых газов и, как следствие, аварийное отключение котла. Проверьте дымоход и наличие требуемой в нем тяги.
Советы по диагностике неисправностей:
Проверьте дымовую трубу на плотность швов и разъемов, на соответствие рекомендациям производителя длины и диаметра, на отсутствие препятствий в дымовом канале (засорение, обледенение), на задувание и подпор тяги ветром (на расположение оголовка дымовой трубы относительно крыши )
Проверьте свободное поступление воздуха в помещение, где установлен котел. Обязательно должно быть приточное отверстие с улицы или из соседнего помещения с окнами.
Для котла с открытой камерой сгорания, если воздух поступает непосредственно с улицы, то достаточно приточного отверстия вентиляции размером, из расчета 8 см 2 на 1 кВт мощности котла, но не менее 200 см 2. Если приток воздуха поступает из соседнего помещения здания, то минимальный размер приточного вентиляционного отверстия должен определяться из расчета 30 см 2 на 1 кВт мощности котла. Приточный клапан в помещении с котлом устанавливают на высоте не более 30 см. от пола. Это может быть вентрешетка в стене или в двери, или просто щель под дверью.
Примечание: электрические вытяжки в помещении с котлом запрещены.
Проверьте исправность термостата отходящих газов.
E04 (04E) — датчик контроля пламени. Частая, более шести раз, потеря пламени на горелке:
-
- Причины, перечисленные в E01 и E42,
- Попадание отходящих газов в приточный воздуховод котла.
E05 (05E) — датчик температуры контура отопления. Отсутствие сигнала с датчика:
-
- Неисправность датчика температуры контура отопления или обрыв цепи с электронной платой.
E06 (06E) — датчик температуры контура ГВС. Отсутствие сигнала с датчика:
-
- Неисправность датчика температуры контура ГВС или обрыв цепи с электронной платой.
E07 (07E) — датчик температуры NTC дымовых газов. Отсутствие сигнала с датчика:
-
- Неисправность датчика температуры дымовых газов или обрыв цепи с электронной платой.
E08 (08E) — электронная плата. Ошибка в цепи контроля пламени:
-
- Отсутствует заземление электронной платы, нет контакта в цепи между платой (соединитель Х4) и коробкой электропитания.
- Неисправность электронной платы упраления.
E09 (09E) — электронная плата. Ошибка в контуре безопасности газового клапана:
-
- Неисправность электронной платы управления.
E10 (10E) — реле минимального давления отопительного контура. Недостаточное давления теплоносителя в контуре отопления:
-
- Проверить показания манометра и при необходимости добавить воду в контур отопления.
- Неисправность реле минимального давления.
E12 (12E) — дифференциальный гидравлический прессостат. Нет сигнала от прессостата:
-
- Не работает циркуляционный насос.
- Завоздушена система отопления.
- Недостаточная циркуляция теплоносителя (засорен фильтр, велико гидравлическое сопротивление системы отопления).
- Неисправность прессостата (мембраны, микропереключателя, импульсной трубки)
E13 (13E) — дифференциальный гидравлический прессостат. Ложный сигнал от прессостата: залипшие контакты микропереключателя прессостата.
E22 (22E) — электронная плата. Отключение котла из-за низкого напряжения в электросети, менее 162 В.:
-
- Величина напряжения в электрической сети не соответствует стандарту.
- Неисправна электронная плата.
E25 (25E) — датчик температуры контура отопления. Скорость роста температуры в контуре отопления более 1 о С/сек. :
-
- Не работает циркуляционный насос.
- Завоздушена система отопления.
- Недостаточная циркуляция теплоносителя (засорен фильтр, велико гидравлическое сопротивление системы отопления).
- Неисправен датчик температуры контура отопления.
E26 (26E) — датчик температуры контура отопления. Превышение температуры теплоносителя больше чем на 20 о С от заданной:
-
- Не работает циркуляционный насос.
- Завоздушена система отопления.
- Недостаточная циркуляция теплоносителя (засорен фильтр, велико гидравлическое сопротивление системы отопления).
- Неисправен датчик температуры контура отопления.
E27 (27E) — датчик температуры контура ГВС. Неправильное положение датчика:
-
- Неправильно установлен датчик температуры контура ГВС.
- Неисправен датчик температуры контура ГВС.
E32 (32E) — датчики температуры контура ГВС и отопления. Превышение температуры отопления выше 95 о С дважды подряд. Снижение температуры воды в контуре ГВС на 3 о С.:
-
- Наличие накипи в битермическом теплообменнике.
- Неисправность датчика температуры NTC контура ГВС.
E35 (35E) — датчик контроля пламени. Сигнал о наличие пламени после отключения горелки:
-
- Газовый клапан неисправен, не полностью перекрывает подачу газа.
- Попадание влаги на электронную плату котла.
- Помехи, поступающие от электрической сети. Необходимо установить стабилизатор напряжения с гальванической развязкой от электросети, проверить исправность заземления котла.
E36 (36E) — датчик температуры дымовых газов. Неисправен датчик NTC дымовых газов.
E40 (40E) — датчик температуры дымовых газов. GDC не проходит циклические тесты по температуре дымовых газов:
-
- Неисправен датчик NTC дымовых газов.
- Непроходимость дымохода или канала притока воздуха.
E41 (41E) — газовый клапан. GDC не проходит циклические тесты по току ионизации:
-
- Нет газа, закрыт газовый кран.
- Неисправен, загрязнен электрод контроля пламени.
- Неисправен газовый клапан.
- Не откалиброван газовый клапан.
E42 (42E) — вентилятор. GDC не проходит первичные тесты. Блокировка котла после трех неудачных попыток:
-
- Неисправен вентилятор.
- Непроходимость канала подачи воздуха.
E43 (43E) — электронная плата. Блокировка вследствие вероятного засорения канала подачи воздуха или слишком низкого давления газа:
-
- Причины, описанные в Е40 и Е41.
- Несоответствие качества питающей электроэнергии требованиям стандарта (низкое напряжение, помехи)
E50 (50E) — датчик температуры NTC дымовых газов. Блокировка вследствие повышения температуры дымовых газов выше 180 о С :
-
- Недостаточная циркуляция теплоносителя.
- Неисправен датчик температуры NTC дымовых газов.
E55 (55E) — газовый клапан. Не откалиброван газовый клапан. Необходимо выполнить калибровку (параметры F45 и F48 сервисного меню).
E62 (62E) — электрод контроля пламени. Срабатывание устройств безопасности при отсутствии стабилизации сигнала пламени или температуры дымовых газов:
-
- Неисправен или загрязнен электрод контроля пламени.
- Неисправен датчик NTC температуры дымовых газов.
E65 (65E) — электронная плата. Срабатывание предохранительных устройств вследствие частых, 10 раз в течение 10 мин., засорения канала притока воздуха: причины, описанные в Е40 и Е41.
E96 (96E) — электронная плата. Пониженное напряжение в сети электропитания.
E97 (97E) — электронная плата. Частота напряжения в электросети отличается от 50 Гц.
E98 (98E) — электронная плата. Внутренняя ошибка электронной платы. Неправильная конфигурация параметров платы:
-
- Не выполнена конфигурация параметров в зависимости от типа котла.
- Параметры F03 и F12 сервисного меню заданы неверно.
- Неисправность электронной платы.
E99 (99E) — электронная плата. Внутренняя ошибка электронной платы, которая накапливается в результате помех питающей электросети и приводит к самостоятельной перезагрузке котла.
На дисплее мигает значок «восклицательный знак в треугольнике» . Котел работает на минимальной мощности. Засорился дымоход/воздуховод или входное давление газа слишком низкое. Для сброса неисправности временно отключите запрос на производство тепла от системы отопления или ГВС. Если неисправность не устраняется, обратитесь в авторизованный сервисный центр.
На дисплее попеременно мигают значки «радиатор» и «кран». Образовалась накипь или неправильно расположен датчик температуры ГВС. Закрепите зажим датчика температуры ГВС на трубе и проверьте контакт с термочувствительным элементом. Проверьте датчик температуры ГВС (*). Проверьте первичный теплообменник на наличие накипи (при разборе воды из контура ГВС температура бытовой воды на выходе из котла не повышается, в то время как температура отопительной воды на подаче в контур отопления быстро растет; кроме того, расход воды слишком низкий из-за частичного засорения теплообменника).
Датчик температуры ГВС и датчик температуры на подаче отопления: значение сопротивления составляет около 10 кΩ при 25 °C (сопротивление уменьшается с повышением температуры). Датчик температуры отходящих газов: значение сопротивления составляет около 49 кΩ при 25 °C (сопротивление уменьшается с повышением температуры).
Как настроить котел бакси на экономичный режим


Устройство котлов Бакси
Рассмотрим базовое устройство котла Baxi. Схема принципиальная напечатана в инструкции по эксплуатации к каждой конкретной модели, но основные узлы будут одинаковы.
Вверху расположен дымоход. Сразу под ним установлен вентилятор с трубкой Вентури и вытяжной колпак для вывода продуктов сгорания. Ниже находится первичный теплообменник, имеющий вид радиатора и змеевика, чуть левее предохранительный термостат и датчик температуры отопления NTC.
По центру располагается камера сгорания, внутри которой стоит горелка и электроды розжига и ионизации пламени. К модуляционной горелке подключена газовая рампа с форсунками, в которую поступает газ из газового клапана.
С правой стороны из теплообменника выходит вниз труба, подключенная к расширительному баку и циркуляционному насосу. Насос оснащен автоматическим клапаном стравливания воздуха. Она заканчивается внизу краном слива теплоносителя из аппарата и манометром, в нее поступает вода из системы отопления дома.
С левой стороны опускается труба, на которой установлено гидравлическое реле давления и предохранительный клапан на конце. Из нее выходит вода в отопительную систему. Между собой эти трубы соединены автоматическим байпасом.
В двухконтурных моделях дополнительно установлен вторичный пластинчатый теплообменник, датчик приоритета ГВС и трехступенчатый клапан. Серии моделей Бакси Луна 3 Combi и Nulova 3 оборудованы бойлером косвенного размера небольшого объема.
Котлы Main 5 оснащены битермическим теплообменником, который одновременно греет и проточную воду и теплоноситель. Реализовано это за счет того, что внутри трубки, по которой течет жидкость из системы отопления, есть еще одна трубка меньшего диаметра, по которой протекает водопроводная вода.
Спереди установлена электронная плата управления. В электросхеме, напечатанной в руководстве по эксплуатации, показано к каким местам на ней подключены все элементы и датчики котла. По ней можно разобраться, как работает электрическая часть оборудования.
Снаружи установлен стальной кожух, на котором снизу стоит электрическая панель управления с кнопками включения и выбора режима работы. В современных моделях устанавливается дисплей для вывода технических данных и кодов ошибок в случае неисправности.
Принцип работы
Разберемся, какой принцип работы газового котла Бакси. Теплоноситель поступает в систему аппарата по правой трубе, движимый циркуляционным насосом. Далее он попадает в теплообменник.
Когда температура жидкости опускается ниже установленной в настройках панели управления, газовый клапан подает топливо на горелку и срабатывает электрод розжига. Загорается пламя, которое нагревает теплообменник. При нагревании теплоноситель расширяется и его избыток поступает в расширительный бак.
Выходит теплоноситель через левую трубу, проходя через датчик температуры. Когда вода нагрелась до выставленного уровня, перекрывается поступление газа в горелку. Также регулировать работу котла может вынесенный комнатный термостат, в этом случае циклы работы будут привязаны к температуре в помещении.
В двухконтурных сериях трехступенчатый клапан меняет приоритет ГВС и отопления в зависимости от нужд потребителя.
Трехступенчатый газовый клапан Бакси
Обвязка такого котла довольно простая, так как все функциональные элементы настроены и расположены внутри корпуса. Нужно рассчитать нужное количество радиаторов, начертить схему, а потом соединить их между собой и вывести все трубы к аппарату.
Серии и их особенности
Чтобы по названию можно было определить тип котла, разберемся с маркировкой. Символ «F» или «Fi» показывает, что котел турбированный с камерой сгорания закрытого типа. Атмосферные аппараты имеют букву «i». Слово «Комфорт» означает, что в комплекте идет выносная панель управления, пометка «Air» говорит, что эта панель дистанционная.
Первая цифра после названия серии отражает поколение котлов, а вторая мощность. Например, аппарат Baxi Eco Four 24 F четвертого поколения с закрытой камерой сгорания и мощностью 24 кВт.
Котел Baxi Eco Four 24 F
Серия Main 5 пятого поколения является следующим этапом развития котлов Baxi Main Four 240 F. Включает в себя три настенные модели мощностью 14, 18 и 24 кВт. Все они двухконтурные за счет установленного битермического теплообменника, имеют электронную защиту от накипи. Оборудованы закрытой камерой сгорания. Конфигурация очень адаптивная, котел работает при сниженном давлении газа до 4 бар и перепадах напряжения электроэнергии от 170 до 270 В.
Панель котла Baxi Main Four 240
Развитием устарелой серии Эко 3 Compact стали линейки ECO Four (Экофор), Eco 4s и Есо 5 Compact. Аппараты Baxi Eco Compact отличаются небольшими габаритами за счет оптимизированного внутреннего расположения основных узлов. В них входят одноконтурные и двухконтурные устройства с вторичным пластинчатым теплообменником из нержавеющей стали.
Котел Baxi Eco Compact 4s
В гидравлическую систему входит экономичный циркуляционный насос с автоматическим отводом воздуха. В линейки входят 18 моделей с закрытой и открытой камерой сгорания мощностью от 14 до 25 кВт. Имеют жидкокристаллический дисплей. Устройства Eco 5 Compact могут подключаться к интегрированному солнечному контуру.
Линейка Baxi Four Tech (Фортеч) является более дешевым аналогом серии Eco Four за счет пластиковых подводящих водных труб. Выпуски Luna 3 и Luna 3 Comfort предлагают одноконтурные и двухконтурные устройства от 24 до 31 кВт. Могут работать на сжиженном газе. Горелки имеют беспрерывную электронную модуляцию пламени.
Котел Baxi Four Tech
В электронной плате имеется функция самодиагностики и возможность недельного программирования. Серия Comfort комплектуется выносной панелью управления с встроенным датчиком комнатной температуры. В аппараты Luna 3 Combi ГВС обеспечивается встроенным восьмидесятилитровым бойлером косвенного нагрева из нержавеющей стали Combi 80.
Напольные котлы Бакси Слим имеют очень компактные габариты, стильный серый корпус с черной панелью управления и оборудованы чугунным теплообменником. В моделях Slim 2 установлен бойлер косвенного нагрева на 50 или 60 литров.
Циркуляционный насос работает в трех скоростях. Диапазон мощности от 15 до 62 кВт. Есть возможность подключения программируемого таймера. Устройства Slim EF оборудованы газовой автоматикой с термопарой, что позволяет работать в энергонезависимом режиме с естественной циркуляцией теплоносителя.
В заключение предлагаем видео об устройстве котла BAXI eco four 24 f:
- Коды ошибок газового котла Baxi, расшифровка неисправностей и методы и…
Регулировка температуры
Чтобы прибавить или убавить температуру ОВ справа и слева от дисплея имеются кнопки «+» и «-» (на более старых моделях имеется специальный регулятор, поворотом по часовой стрелке температура повышается и наоборот).
Если используется комнатный термостат, регулировка производится с него, а на котле устанавливаются только предельные значения.
При настройке температуры не следует изменять параметры скачками на большие величины . Надо менять режим плавно, давать некоторое время на преодоление инерции системы. Это позволит смягчить переход на другой режим и продлить срок службы котла.
Настройка давления
Чтобы поднять давление используется кран подпитки, а для того чтобы спустить давление — спускной клапан.
Оптимальным значением считается диапазон 0,7-1 мБар . Обычно котлы Baxi самостоятельно поддерживают нужное значение, но иногда возникают сбои. Если наблюдается постоянное падение, которое не исчезает после подпитки системы, значит где-то происходит утечка ОВ.
Это может означать либо протечку трубопроводов или радиаторов, системы теплого пола или других внешних элементов.
Часто проблема возникает из-за неисправности спускного клапана . Нештатное повышение давления может быть из-за неисправности или открытого крана подпитки или повреждения мембраны расширительного бака.
Оптимальный режим работы
Оптимальный режим работы котла подробно описан в инструкции пользователя.
Его параметры :
- Температура ОВ — 70-75°.
- Давление воды — 0,7-1 мБар.
- Параметры F08 и F10 настраиваются соответственно на минимальное и максимальное значения.
Настройка производится во время пусконаладочных работ, дополнительные корректировки выполняются периодически во время ежегодного обслуживания или после ремонтных работ.
Самодиагностика
Самодиагностика — это автоматический непрерывный процесс, который запускается сразу при первом включении котла .
Никаких специальных действий он не требует и проходит постоянно в фоновом режиме. Любая ошибка сразу же регистрируется соответствующим датчиком, который выводит ее на дисплей, а плата управления блокирует работу агрегата. Для сброса ошибки и перезагрузки котла надо нажать кнопку«R» и удерживать ее несколько секунд.
Подключение комнатного термостата
К большинству моделей котлов бакси есть возможность подключения комнатного термостата. Смысл заключается в том, что котел будет включаться только по сигналу термостата, когда температура воздуха в помещении опустится ниже заданной.
Конечно, все достаточно индивидуально, и очень многое зависит от типа и сбалансированности системы отопления в целом, а использование только одного комнатного термостата будет обладать определенной инерционностью.
Программируемые термостаты позволяют гибко настраивать различные температурные режимы в течение дня. Снижение температуры в помещении на 1 градус в течение года даст экономию газа около 4-5 %.
В некоторых странах Евросоюза, где более кропотливо относятся к проблемам энергоэффективности, установка комнатного термостата является обязательным требованием.
Система зонального регулирования
Такая система предусматривает индивидуальное регулирование температуры в каждом помещении в отдельности за счет установки управляемых термоголовок на каждый радиатор. То есть в зависимости от температуры воздуха в конкретном помещении количество теплоносителя в радиаторе будет регулироваться, а котел включится только по необходимости. Применение такого регулирования даст максимальную экономию (порядка 30%) и комфорт в помещении. К недостатку такой системы можно отнести лишь ее стоимость.
Экономия и регулярное техническое обслуживание оборудования
Принципиальное устройство традиционного газового котла практически одинаково, независимо от производителя. Тепловая энергия от сгорания газа передается теплоносителю через теплообменник. Теплообменников в котле может быть либо один, либо два. Во время работы любого газового котла снаружи происходит загрязнение поверхности теплосъёма сажевыми отложениями, изнутри накипью.
Из практики можно сказать, что крайне редко система заполняется специальной подготовленной водой или водопровод оборудован системой водоподготовки. Особенно это касается многоквартирных домов, в которых владельцы получают готовую систему отопления вместе с квартирой.
Образование накипи и сажи на стенках теплообменника постепенно будут снижать характеристики теплопередачи, и на нагрев будет расходоваться больше энергии.
Поэтому, ежегодное регулярное техническое обслуживание обязательно будет сказываться на экономичности работы оборудования в лучшую сторону! В особенности это относится к котлам с битермическими теплообменниками, которые в виду конструктивного устройства плохо поддаются промывке.
Команды сервисного меню газового котла BAXI
В строках сервисного меню можно изменить некоторые настройки параметров режима работы газового котла Baxi.
BAXI Main Four BAXI Eco Four BAXI Four Tech:
Строка F06 — установка максимальной температуры (°С) системы отопления: 00 = 76°C (выключение горелки при 80°C); 01 = 45°C. Заводская настройка = 00.
Строка F08 — максимальная полезная мощность системы отопления (0-100%): 80 — природный газ; 100 — сжиженный газ. Заводская настройка = 80.
Строка F09 — максимальная полезная мощность системы ГВС (0-100%): 80 — природный газ; 100 — сжиженный газ. Заводская настройка = 80.
Строка F10 — минимальная полезная мощность системы отопления (0-100%): 20 — природный газ; 00 — сжиженный газ. Заводская настройка = 20.
Строка F11 — время ожидания горелки между двумя включениями (01-10 мин): 00=10 сек. Заводская настройка = 03.
Только BAXI Main Four:
Строка F14 — тест для проверки правильного положения датчика горячей воды: 00 — выключено; 01 — всегда включено. Заводская настройка = 01.
Строка F16 — минимальная полезная мощность системы ГВС (0-100%): 20 — природный газ; 00 — сжиженный газ. Заводская настройка = 20.
BAXI Main 5:
Строка F06 — Установка максимальной температуры воды на подаче в контур отопления (°С) 000=76 °C (отключение горелки при 81 °C) 001=45 °C (отключение горелки при 50 °C). Заводская настройка =000.
Строка F08 — Макс. мощность в режиме отопления (0-100%). Заводская настройка для котла модели 24F =055; для модели 18F =100; для модели 14F =050.
Строка F09 — Макс. мощность в режиме ГВС (0-100%). Заводская настройка =100.
Строка F10 — Мин. мощность в режиме отопления и ГВС (0-100%). Заводская настройка =100.
Строка F11 — Время ожидания перед новым включением в режиме отопления 000=10 секунд — 001…010 = 1…10 минут. Заводская настройка =003.
Строка F14 — Проверка правильности положения датчика ГВС: 000=Отключено; 001=Всегда включено. Заводская настройка =001.
Строка F18 — Разблокировка параметров для СЕРВИСНОГО ОБСЛУЖИВАНИЯ. Заводская настройка =000.
Рекомендую все, произведенные вами, изменения настроек в строках меню записывать. Записи прикладывать к инструкции к котлу.
Тонкости установки и нюансы настройки
Мы уже отмечали, что установкой, подключением, первым запуском и настройкой рабочих параметров газового котла Бакси должен заниматься мастер из организации, с которой заключен договор на поставку голубого топлива и на обслуживание газоперерабатывающих агрегатов. После применения собственных усилий по осуществлению перечисленных этапов утрачивается возможность воспользоваться гарантией.
Все шаги монтажного цикла работ документируются. Владельцам котла выдаются бумаги, в которых указано, кто и что устанавливал и подключал. В случае обнаружения неисправности устранением ее будет заниматься исполнитель. При выявлении заводского брака, что происходит крайне редко, все проблемы по замене и ремонту решает газовая служба.


Отметим, что эти газовые теплогенераторы допускается устанавливать в отопительные контуры с любыми отопительными приборами. Не составляют исключение и теплые полы, но для их работы мощность котла следует настроить на 65ºС на входе в подающую трубу. Подходят они и для одно-, и для двухтрубных отопительных контуров, для тройниковых и лучевых вариантов.
Шаги подключения котла к коммуникациям
Перечислим поэтапно, что должны сделать газовщики во время установки и подключения котла на газу марки Бакси.
Условно весь цикл работ можно разделить на три основные части, это:
- Подготовка строительных конструкций и коммуникаций. Укрепление конструкций по мере надобности. Прокладка линий для подключения, если в них есть необходимость.
- Навешивание котла на стену и подключение к коммуникациям. Чисто механическая работа, требующая точного соблюдения схемы и рекомендаций изготовителя агрегата.
- Выполнение первого запуска и настройки рабочих параметров. Осуществление первого запуска – обязанность представителей газовой компании. Настройки пользователь может задать сам.
Все действия производятся в досконально продуманном и четко отработанном изготовителем котла порядке.
Монтажную схему производитель оборудования для нагрева теплоносителя и горячей воды прилагает в комплектации к агрегату. В подключении коммуникаций нужно четко следовать указаниям
Подготовительный период включает:
- Осмотр помещения для подтверждения возможности установки оборудования, использующего газ.
- Составление договора на производство работ с приложением схемы подключения газового котла с логотипом Бакси и точно просчитанной сметой. В ней должны быть указаны расценки работ и стоимость материалов, приобретенных компанией для монтажа генератора тепловой энергии.
- Чистка послужившей системы отопления и ГВС от минеральных отложений и загрязнений, оседающих на стенки трубопроводов и приборов во время эксплуатации. Производится любым доступным химическим средством.
- Прокладка коммуникаций к месту установки котла. К одноконтурным подводят только линии отопления и газоснабжения, к двухконтурным – ветки отопления, газо- и водоснабжения.
- Установка на каждую коммуникационную линию запорных кранов. Они нужны для отключения агрегата на случай ремонта, аварии, замены.
- Монтаж фильтра-грязевика на обратную трубу системы отопления. Он требуется для сбора минерального осадка, который мог остаться после чистки и будет формироваться при нагревании воды.
- Подводка отдельной линии электропитания. Она используется для того, чтобы параллельно с прибором не подключалось другое электрооборудование, что создает угрозу короткого замыкания с пожароопасными последствиями.
Подключение коммуникационных систем производится с обязательным использованием уплотнителей. Все работы должны производиться согласно сантехническим нормативам.
Оптимальное расположение электророзетки относительно газового котла 30-50 см от корпуса. Ее установка и прокладка ветки электропитания выполняется в соответствии с ПУЭ. Кроме того, оборудование необходимо обязательно заземлить, применяя трехжильный кабель с заземляющими проводом.
Так как для работы нагревателя горячей воды и теплоносителя от Бакси требуется электропитание, необходимо проложить к месту установки котла отдельную электролинию. Она должна проходить на расстоянии 30-50 см от корпуса
В перечень мероприятий по установке котла входят:
- Крепление котла. Производится на стене с достаточной для этого несущей способностью. Фиксируют агрегат анкерными болтами, при необходимости закрывают стену негорючей отделкой, если она выполнена из возгораемых материалов.
- Подключение трубопроводов к котлу. Выполняется в соответствии со схемой, приложенной производителем к техпаспорту.
- Сборка дымохода. Подключение дымовых труб к котлам Бакси производится только креплениями, приложенными изготовителем агрегата.
К турбинированным моделям, оборудованным закрытой камерой сгорания, подключают либо коаксиальную трубу, либо обычную трубу вкупе с трубой подачи воздуха в закрытую горелку. Первый вариант проще, но дороже в плане приобретения коаксиальной системы. Однако не факт, что монтаж двух каналов для поставки воздуха и отвода дыма в итоге обойдется дешевле.
К атмосферным моделям с открытой камерой сгорания подключают обычную дымовую трубу. Вывод продуктов переработки голубого горючего производится либо через стену в уличное пространство, либо в коллективный дымоход многоквартирного дома.
Дымоходы к газовым котлам с логотипом Бакси присоединяют с применением крепежа, имеющегося в комплектации прибора. Турбинированные модели оснащают коаксиальными типами дымоходов, атмосферные – обычными, которые рекомендовано дополнять конденсатосборниками
Колена дымоходов позволяют вывести этот канал в любом направлении через стену. Отметим, что через стены выводят преимущественно в многоэтажках, этажность которых не превышает пяти уровней. В частных домах предпочтительно сооружать вертикальные дымовые каналы.
По завершению монтажных работ переходят к осуществлению первого запуска и выполнению настройки.
Запуск и пуско-наладочные мероприятия
Для первого запуска газовый котел и обрабатываемые им контуры наполняют транспортируемой по ним средой. В отличие от большинства настенных моделей, способных нагревать только воду в качестве теплоносителя, агрегаты Бакси могут наполняться антифризом – водным раствором пропиленгликоля с антизамерзающими присадками.
Процесс заполнения теплоносителем котла и отопительного контура производится через патрубок, расположенный в нижней части агрегата. После наполнения стравливают воздух, затем при необходимости пополняют объем теплоносителя тем же путем.
После подключения котла к коммуникационным веткам его и связанные с ним системы заполняют водой. Затем подключают к электросети и открывают доступ газу. Теперь можно настраивать
Выполнение пуско-наладочных мероприятий предваряют следующие действия:
- Проверка давления в системе. Оно должно соответствовать рекомендованным значениям в 1-1,5 бар.
- Подключение котла к электропитанию.
- Подача газа в камеру сгорания, для чего нужно на входе газовой трубы перед котлом открыть желтый кран.
Бывает, что при первом включении агрегат блокируется из-за наличия воздушных карманов в трубах. В случае с котлами Бакси стравливать пробки вручную не нужно, система сама удалит их. Надо только еще раз нажать кнопку пуска и держать ее 2 секунды, пока работа горелки не активизируется.
Рабочие параметры задают при помощи электронной панели, расположенной на лицевой стороне котла. Для выбора режима работы отопления есть кнопка со стилизованной батареей, для ГВС – кнопка с краном.
Производят настройку работы газового котла Baxi в соответствии с единым алгоритмом:
- Выбирают кнопку, отвечающую за отопление или подготовку санитарной воды.
- Действуют кнопками +/-, чтобы задать подходящий режим.
- Нажимают кнопку Power, чтобы электронное управление запомнило заданный параметр.
Если процедура задачи рабочих характеристик завершилась успешно, на дисплее отображается надпись «МЕМ». Это значит, что котел будет работать, соблюдая именно эти настройки до тех пор, пока пользователь не решит внести изменения.
Азы настройки котла освоит совершенно несведущий в тонкостях исполнитель. Нужно просто выбрать функцию, а затем значение, увеличивая или уменьшая изначальный показатель
Нежелание запоминать только что выбранный параметр нужно подтвердить, нажав кнопку «i». Воспринявшая отказ от изменений система сообщит об этом надписью на дисплее «ESC».
Для того чтобы выбрать и задать характеристики работы котла, кнопки удерживают по 6 секунд. Для отображения текущей информации о работе агрегата на кнопку «i» нужно жать 5 секунд. Если функция «INFO» активизирована, дисплей отображает «А00», вместо которой появляется температура на выходе из котла нагретого теплоносителя.
Затем нужно проверить динамическую величину давления газа на входе в газовую горелку. При потреблении магистрального топлива она должна составлять 20 мбар. При использовании баллонной смеси с преобладанием пропана значение динамического давление должно быть 37 мбар. Измерения проводят, подключив манометр к штуцеру газового клапана.
Далее настраивают максимальную и минимальную величину давления при помощи регулятора. В этом деле, опять же, используют газовый клапан, к штуцеру которого подключают чувствительный манометр, фиксирующий изменения в мбар. Значения подбирают согласно данным, приведенным в таблице производителем. Они зависят от модели и от типа газа, который предстоит перерабатывать котлу.
Настройку рабочих характеристик давления газа производят простейшим образом – путем поворота регулировочных винтов. Величина давления зависит от используемой газовой смеси
Предложенные потребителю газовые нагреватели теплоносителя и горячей воды от Бакси изначально настроены на переработку магистрального газа. Если котлу предстоит «трудиться» в автономной системе с группой баллонов или газгольдером, то перед выполнением всех перечисленных настоек производится замена форсунок. А после меняют напряжение на модуляторе с выбором параметра F02.
Рекомендации по сокращению эксплуатационных расходов
Если все эксплуатационные настройки выполнены в соответствии с приведенными производителем табличными данными, то оборудование будет весьма экономно расходовать энергию, вырабатывая необходимое тепло в нужном хозяевам объеме.
Для этого следует:
- Выбрать для систем с радиаторами или термосифонами температуру теплоносителя на выходе из котла +60ºС. Увеличивать ее стоит только в том случае, если при работе агрегата комфортное тепло в помещении так и не было получено.
- Регулировать температурные режимы в соответствии с инструкциями производителя и назначением помещения. Для обогрева спален и прочих редко посещаемых комнат температуру отопления можно выбрать ниже средней.
- Не превышать температурного фона, рекомендованного изготовителями включенных в схему приборов отопления.
- Использовать комнатный и уличный датчик температуры, фиксирующий повышение/понижение температуры. Связанный с ними термостат будет самостоятельно запускать/останавливать котел по мере надобности.
- Настраивать температуру теплоносителя по часам с помощью таймера. Ночью, к примеру, ее можно понизить на 3-5 ºС.
Следует помнить, что повышая температуру в обрабатываемой комнате всего на 1º, мы увеличиваем расходы сразу приблизительно на 6%.
Для того чтобы не менять постоянно настройки температуры теплоносителя в осенне-весенний непростой период, лучше поставить уличный датчик температуры. Если не попадается подходящая модель или нет средств на покупку оригинала, можно соорудить вот такой самодельный приборчик:
В случае длительного отсутствия котел от питания лучше отключить, но при этом систему защиты от промерзания выключать не стоит. Ее отключают только на летний период, во время которого от функции отопления отказываются, полностью отключая одноконтурную модель и переводя на поставку горячей воды двухконтурный вариант.
Для того чтобы сэкономить на отоплении не стоит закрывать радиаторы экранами и тяжелыми портьерами. Они нарушат нормальную циркуляцию воздуха и заставят котел работать на всю мощность без явной на то причины.
Также производитель оборудования не советует совершать микропроветривание в помещениях, держа фрамуги постоянно приоткрытыми. Лучше окно распахнуть настежь и проветрить «залпом», чем длительное время искусственно занижать показания комнатного температурного датчика. Проверено на практике, что так экономнее.
При использовании функции подготовки воды лучше изначально выбрать комфортную для использования температуру, не рассчитывая на смешивание нагретой и холодной воды в смесителе. Поверьте, благодаря такому решению вырабатываемая генератором тепловая энергия не будет тратиться впустую. К тому же на внутренних стенках не будет оседать известковый налет.
Заключение и полезное видео по теме
Этапы монтажа, подключения и настройка котла от Baxi наглядно продемонстрирует следующий видеоролик:
Сведения о процессе монтажа настенного котла Бакси и правилах его подключения нужны для контроля приглашенных исполнителей. К сожалению не все из них радуют добросовестным отношением к работе и знанием всех нюансов. Если владелец использующего газ агрегата заботится о собственной безопасности и нормальной работе прибора, изложенная нами информация не будет лишней.
Пошаговая инструкция по эксплуатации газового котла Baxi: от монтажа до самостоятельной настройки и первого запуска


Рост тарифов и недоступность централизованных ресурсных магистралей в отдаленных районах способствуют развитию автономных систем обеспечения частных домов теплом и горячей водой.
Наиболее удачными вариантами признаются котлы, обеспечивающие нагрев горячей воды, питание и циркуляцию теплоносителя в отопительных контурах или системах теплого пола.
Существует множество фирм, занятых производством теплотехнического оборудования, которые разрабатывают и совершенствуют конструкцию отопительных агрегатов.
Наиболее эффективными и экономичными считаются газовые установки, которые заметно преобладают над другими типами отопительных котлов.
Важнейшей эксплуатационной процедурой является настройка, которую будет рассмотрена на примере газовых котлов итальянской фирмы Baxi.
Установка газового котла Baxi
Монтаж котла состоит из нескольких этапов :
- Установка водяного фильтра на трубопровод, подводящий воду к системе ГВС. Обязательно надо с обеих сторон поставить отсекающие вентили, обеспечивающие возможность демонтажа фильтра для обслуживания, ремонта или замены.
- Размещение агрегата в отведенном месте. Напольные устройства просто помещаются в нужной точке помещения, настенные котлы навешиваются на поверхность прочных стен. Запрещается крепление на гипсокартонные перегородки или иные конструкции, не обладающие достаточной несущей способностью. Крепление к стене производится на специальные кронштейны (салазки), которые идут в комплекте поставки.
- Присоединяются все подводящие трубопроводы — газ, теплоноситель прямая и обратная линия, ГВС. Устанавливается и присоединяется коаксиальный дымоход (некоторые модели снабжены двойным дымоходом вертикального типа). Сразу же проверяется наличие и качество тяги.
Завершающим этапом становится подключение котла к сети электропитания. Для этого необходима отдельная розетка, питание других устройств от нее запрещено правилами эксплуатации.
Инструкция по эксплуатации
Необходимо в первую очередь промыть или прочистить отопительный контур и дымоход. Любые загрязнения способны нарушить номинальный режим работы, что вызовет ускоренный износ определенных узлов и выход из строя всей системы .
Подключение котла должно быть выполнено силами специалистов авторизованного сервисного центра, они же выполняют первичную настройку установки.
Котлы проходят предпродажную подготовку и поступают в торговую сеть полностью готовыми к запуску. Это означает, что никаких дополнительных действий не требуется .
Таково заявление производителя, но на практике практически всегда приходится корректировать настройки в соответствии с имеющимися технологическими или техническими условиями. В основном, настройка состоит в определении минимального и максимального давления газа и диапазона температуры ОВ, определяющего включение и отключение котла.
Как включить
Подключение котла к сети электропитания производится только после присоединения всех трубопроводов, подводящих воду, ОВ и газ.
Необходимо внимательно проверить правильность соединений, особое внимание уделять газовому трубопроводу .
Проверить с помощью мыльного раствора отсутствие утечек, при обнаружении недостатков немедленно исправить их самостоятельно или с привлечением специалистов соответствующего профиля. После этого котел можно заполнить водой, открывая кран подпитки.
Давление должно составлять от 0,7 до 1 мБар. Когда давление достигнет нужного значения, можно производить запуск котла .
Первый запуск
После подключения всех коммуникаций и электропитания можно включить котел.
Порядок действий :
- Открыть газовый кран.
- Установить режим отопления и подачи ГВС (или только ГВС). Этим режимам соответствуют обозначения «Зима» и «Лето».
- Установить нужную температуру путем нажатия кнопок «+» или «-».
После этого произойдет пуск горелки и котел начнет работать. Часто после первого запуска на дисплей сразу же выскакивает ошибка и котел блокируется.
Это происходит из-за воздуха, оставшегося в трубопроводах. Нажатием кнопки «R» и удержанием ее в течение нескольких секунд производится сброс ошибки и перезапуск агрегата. До полного удаления воздуха может произойти несколько повторений такой ситуации.
Как часто он должен включаться?
Частота включения котла зависит от нескольких факторов :
- Мощность агрегата.
- Правильность настроек котла.
- Наличие комнатного термостата.
При чрезмерной мощности установка быстро нагревает ОВ и отключается. Циркуляционный насос обеспечивает поступление новых порций остывшего теплоносителя, датчик температуры срабатывает и запускает котел вновь.
Мощность можно понизить программным способом . Также необходимо перенастроить котел, в частности — увеличить параметр F11 (время ожидания до повторного запуска) до максимума, который составляет 10 минут.
Использование термостата позволяет значительно увеличить время между запусками агрегата, поскольку воздух остывает и нагревается гораздо медленнее.
Регулировка температуры
Чтобы прибавить или убавить температуру ОВ справа и слева от дисплея имеются кнопки «+» и «-» (на более старых моделях имеется специальный регулятор, поворотом по часовой стрелке температура повышается и наоборот).
Если используется комнатный термостат, регулировка производится с него, а на котле устанавливаются только предельные значения.
При настройке температуры не следует изменять параметры скачками на большие величины . Надо менять режим плавно, давать некоторое время на преодоление инерции системы. Это позволит смягчить переход на другой режим и продлить срок службы котла.
Настройка давления
Чтобы поднять давление используется кран подпитки, а для того чтобы спустить давление — спускной клапан.
Оптимальным значением считается диапазон 0,7-1 мБар . Обычно котлы Baxi самостоятельно поддерживают нужное значение, но иногда возникают сбои. Если наблюдается постоянное падение, которое не исчезает после подпитки системы, значит где-то происходит утечка ОВ.
Это может означать либо протечку трубопроводов или радиаторов, системы теплого пола или других внешних элементов.
Часто проблема возникает из-за неисправности спускного клапана . Нештатное повышение давления может быть из-за неисправности или открытого крана подпитки или повреждения мембраны расширительного бака.
Оптимальный режим работы
Оптимальный режим работы котла подробно описан в инструкции пользователя.
Его параметры :
- Температура ОВ — 70-75°.
- Давление воды — 0,7-1 мБар.
- Параметры F08 и F10 настраиваются соответственно на минимальное и максимальное значения.
Настройка производится во время пусконаладочных работ, дополнительные корректировки выполняются периодически во время ежегодного обслуживания или после ремонтных работ.
Самодиагностика
Самодиагностика — это автоматический непрерывный процесс, который запускается сразу при первом включении котла .
Никаких специальных действий он не требует и проходит постоянно в фоновом режиме. Любая ошибка сразу же регистрируется соответствующим датчиком, который выводит ее на дисплей, а плата управления блокирует работу агрегата. Для сброса ошибки и перезагрузки котла надо нажать кнопку«R» и удерживать ее несколько секунд.
Основные коды ошибок и их расшифровка
Ошибки котлов Baxi (Бакси) — это определенные отклонения от номинального режима работы, которые фиксируются датчиками и выдаются на дисплей агрегата в виде числового кода с буквой e (Error).
Рассмотрим их внимательнее :
| Код ошибки | Тип неисправности | Решение |
| Е01-02 | Отсутствие теплоносителя в системе (сбой работы датчика протока) | Подпитка системы, замена датчика |
| Е03 | Отсутствие пламени | Прочистка форсунок, подача газа, ремонт системы розжига |
| Е04 | Ложное свидетельство о наличии пламени (пробой искры на датчик) | Удаление капель воды с платы, изоляция или замена датчика |
| Е05 | Обрыв датчика температуры ОВ | Восстановление контакта |
| Е06 | КЗ датчика температуры ОВ | Замена датчика |
| Е07 | Обрыв датчика температуры ГВС | Восстановление контакта |
| Е08 | КЗ датчика температуры ГВС | Замена датчика |
| Е09 | Отказ вентилятора | Ремонт или замена устройства |
| Е10 | Сбой в работе системы дымоудаления | Прочистка дымохода, восстановление рабочего состояния системы дымоудаления |
| Е13 | КЗ датчика протока ОВ | Замена датчика |
| Е15 | Неисправность или отказ платы управления | Ремонт или замена платы |
| Е16 | Превышение допустимой температуры нагрева котла | Очистка теплообменника от накипи, подпитка системы водой |
| Е18 | Перегрев датчика дымоудаления | Ремонт или замена датчика |
| Е27 | КЗ или обрыв датчика давления воздуха | Замена датчика |
Полезное видео
Более детально ознакомиться с тем, как подключить, настроить и запустить данный котел можно в этом видео:
Заключение
Тщательность и качество настройки котлов Бакси обеспечивают эффективность и долговечность работы оборудования и всей системы обогрева в целом.
Работа котла во многом зависит от режима подачи газа и заданного диапазона температур, которые, в свою очередь, выбираются исходя из климатических особенностей региона и величины теплопотерь помещения.
Основным условием является аккуратность выполнения регулировок, отсутствие частого и неквалифицированного вмешательства в работу агрегата.
Рекомендуется привлекать для этого опытных специалистов, обладающих необходимыми знаниями и навыками.
Грамотно выполненная настройка обеспечить долговечность оборудования и комфортный микроклимат в помещении.
Настройки и регулировки котлов baxi


Инструкция по эксплуатации
Необходимо в первую очередь промыть или прочистить отопительный контур и дымоход. Любые загрязнения способны нарушить номинальный режим работы, что вызовет ускоренный износ определенных узлов и выход из строя всей системы.
Подключение котла должно быть выполнено силами специалистов авторизованного сервисного центра, они же выполняют первичную настройку установки.
Котлы проходят предпродажную подготовку и поступают в торговую сеть полностью готовыми к запуску. Это означает, что никаких дополнительных действий не требуется.
Таково заявление производителя, но на практике практически всегда приходится корректировать настройки в соответствии с имеющимися технологическими или техническими условиями. В основном, настройка состоит в определении минимального и максимального давления газа и диапазона температуры ОВ, определяющего включение и отключение котла.
Первый запуск
После подключения всех коммуникаций и электропитания можно включить котел.
Порядок действий:
- Открыть газовый кран.
- Установить режим отопления и подачи ГВС (или только ГВС). Этим режимам соответствуют обозначения «Зима» и «Лето».
- Установить нужную температуру путем нажатия кнопок «+» или «-».
После этого произойдет пуск горелки и котел начнет работать. Часто после первого запуска на дисплей сразу же выскакивает ошибка и котел блокируется.
Это происходит из-за воздуха, оставшегося в трубопроводах. Нажатием кнопки «R» и удержанием ее в течение нескольких секунд производится сброс ошибки и перезапуск агрегата. До полного удаления воздуха может произойти несколько повторений такой ситуации.
Самостоятельный монтаж настенных газовых котлов отопления
Монтаж газового котла своими руками — делаем правильно Однако не все производители газового отопительного оборудования разрешают инсталляцию своих теплоагрегатов самостоятельно:
- компании Ariston, Viessmann, Bosch и ряд других обязывают покупателей выполнять монтаж настенного газового котла исключительно силами сотрудников сертифицированных центров;
- некоторые производители, такие как BAXI, Ferroli, Electrolux более лояльно относящиеся к данному вопросу, не запрещают производить неавторизованную установку настенных приборов. Но в любом случае для пуско-наладочных мероприятий при обустройстве отопительной конструкции нужны будут услуги от специалистов, имеющих допуск на подключение газового и электрического оборудования.
Как часто он должен включаться?
Частота включения котла зависит от нескольких факторов:
- Мощность агрегата.
- Правильность настроек котла.
- Наличие комнатного термостата.
При чрезмерной мощности установка быстро нагревает ОВ и отключается. Циркуляционный насос обеспечивает поступление новых порций остывшего теплоносителя, датчик температуры срабатывает и запускает котел вновь.
Мощность можно понизить программным способом. Также необходимо перенастроить котел, в частности — увеличить параметр F11 (время ожидания до повторного запуска) до максимума, который составляет 10 минут.
Использование термостата позволяет значительно увеличить время между запусками агрегата, поскольку воздух остывает и нагревается гораздо медленнее.
Настройка давления
Чтобы поднять давление используется кран подпитки, а для того чтобы спустить давление — спускной клапан.
Оптимальным значением считается диапазон 0,7-1 мБар. Обычно котлы Baxi самостоятельно поддерживают нужное значение, но иногда возникают сбои. Если наблюдается постоянное падение, которое не исчезает после подпитки системы, значит где-то происходит утечка ОВ.
Это может означать либо протечку трубопроводов или радиаторов, системы теплого пола или других внешних элементов.
Часто проблема возникает из-за неисправности спускного клапана. Нештатное повышение давления может быть из-за неисправности или открытого крана подпитки или повреждения мембраны расширительного бака.
Основные коды ошибок и их расшифровка
Ошибки котлов Baxi (Бакси) — это определенные отклонения от номинального режима работы, которые фиксируются датчиками и выдаются на дисплей агрегата в виде числового кода с буквой e (Error).
Рассмотрим их внимательнее:
| Код ошибки | Тип неисправности | Решение |
| Е01-02 | Отсутствие теплоносителя в системе (сбой работы датчика протока) | Подпитка системы, замена датчика |
| Е03 | Отсутствие пламени | Прочистка форсунок, подача газа, ремонт системы розжига |
| Е04 | Ложное свидетельство о наличии пламени (пробой искры на датчик) | Удаление капель воды с платы, изоляция или замена датчика |
| Е05 | Обрыв датчика температуры ОВ | Восстановление контакта |
| Е06 | КЗ датчика температуры ОВ | Замена датчика |
| Е07 | Обрыв датчика температуры ГВС | Восстановление контакта |
| Е08 | КЗ датчика температуры ГВС | Замена датчика |
| Е09 | Отказ вентилятора | Ремонт или замена устройства |
| Е10 | Сбой в работе системы дымоудаления | Прочистка дымохода, восстановление рабочего состояния системы дымоудаления |
| Е13 | КЗ датчика протока ОВ | Замена датчика |
| Е15 | Неисправность или отказ платы управления | Ремонт или замена платы |
| Е16 | Превышение допустимой температуры нагрева котла | Очистка теплообменника от накипи, подпитка системы водой |
| Е18 | Перегрев датчика дымоудаления | Ремонт или замена датчика |
| Е27 | КЗ или обрыв датчика давления воздуха | Замена датчика |
Регулировка температуры
Чтобы прибавить или убавить температуру ОВ справа и слева от дисплея имеются кнопки «+» и «-» (на более старых моделях имеется специальный регулятор, поворотом по часовой стрелке температура повышается и наоборот).
Если используется комнатный термостат, регулировка производится с него, а на котле устанавливаются только предельные значения.
При настройке температуры не следует изменять параметры скачками на большие величины. Надо менять режим плавно, давать некоторое время на преодоление инерции системы. Это позволит смягчить переход на другой режим и продлить срок службы котла.
Правильная установка газового котла настенного типа
Газовый котел данной модификации обладает функцией самодиагностики. Отопительные системы Baxi и их обслуживание Хоть приборы и системы Baxi славятся надежностью и долговечностью, безотказностью работ, газовым котлам все равно необходимо периодическое обслуживание, ремонтные работы.
Все они двухконтурные за счет установленного битермического теплообменника, имеют электронную защиту от накипи. Если внимательно разглядеть схему, то видно, что в состав системы входит и радиаторная система, и система теплый пол. Выполните электрические подключения согласно электрической схеме, приведенной в инструкции.
Автоматический байпасс; Возможность работы на сжиженном газе после перенастройки.
Газовый клапан. При этом максимальная потребляемая мощность электросети — 25,8 кВт, а наибольшая площадь обогрева — квадратов. Котлы Main 5 оснащены битермическим теплообменником, который одновременно греет и проточную воду и теплоноситель. И так, пройдя все радиаторы, теплоноситель в конце попадает в обратный трубопровод.
На фото можно увидеть расположение различных частей под крышкой. Датчик температуры контура отопления;
Подключение комнатного терморегулятора Emmeti Termec к газовому котлу baxi
Рекомендации по сокращению эксплуатационных расходов
Если все эксплуатационные настройки выполнены в соответствии с приведенными производителем табличными данными, то оборудование будет весьма экономно расходовать энергию, вырабатывая необходимое тепло в нужном хозяевам объеме.
Для этого следует:
Выбрать для систем с радиаторами или термосифонами температуру теплоносителя на выходе из котла +60ºС. Увеличивать ее стоит только в том случае, если при работе агрегата комфортное тепло в помещении так и не было получено.
Регулировать температурные режимы в соответствии с инструкциями производителя и назначением помещения. Для обогрева спален и прочих редко посещаемых комнат температуру отопления можно выбрать ниже средней.
Не превышать температурного фона, рекомендованного изготовителями включенных в схему приборов отопления.
Использовать комнатный и уличный датчик температуры, фиксирующий повышение/понижение температуры. Связанный с ними термостат будет самостоятельно запускать/останавливать котел по мере надобности.
Настраивать температуру теплоносителя по часам с помощью таймера. Ночью, к примеру, ее можно понизить на 3-5 ºС.
Следует помнить, что повышая температуру в обрабатываемой комнате всего на 1º, мы увеличиваем расходы сразу приблизительно на 6%.
Для того чтобы не менять постоянно настройки температуры теплоносителя в осенне-весенний непростой период, лучше поставить уличный датчик температуры. Если не попадается подходящая модель или нет средств на покупку оригинала, можно соорудить вот такой самодельный приборчик:
из Для сооружения уличного датчика, считывающего наружную температуру, можно купить обычный терморезистор NTC. В примере использован B57861-S-65-18 на 10 кОм 103 А40 с погрешностью 1%. Прибор устанавливается в пластиковый футляр от наушников для защиты от атмосферных явлений и оборачивается фольгой для исключения нагрева солнцем Для того чтобы вывести датчик наружу, в стене рядом с котлом нужно просверлить отверстие. Термистор подключается к котлу витой парой Используя график, представленный корпорацией Бакси, нужно настроить температуру теплоносителя по графику, отображающему его оптимальные значения при разных показаниях термометра Датчик закрепляется на внешней стороне капитальной стены. Желательно для него найти место, не освещаемое напрямую солнцем. Со стороны помещения отверстие, высверленное под кабель, слегка запенивают или закрывают пластиковой заглушкой Этап 1: Сборка самодельного уличного датчикаЭтап 2: Сверление стены для вывода наружуЭтап 3: Настройка теплоносителя по наружной температуреЭтап 4: Крепление уличного датчика температуры
В случае длительного отсутствия котел от питания лучше отключить, но при этом систему защиты от промерзания выключать не стоит. Ее отключают только на летний период, во время которого от функции отопления отказываются, полностью отключая одноконтурную модель и переводя на поставку горячей воды двухконтурный вариант.
Для того чтобы сэкономить на отоплении не стоит закрывать радиаторы экранами и тяжелыми портьерами. Они нарушат нормальную циркуляцию воздуха и заставят котел работать на всю мощность без явной на то причины.
Также производитель оборудования не советует совершать микропроветривание в помещениях, держа фрамуги постоянно приоткрытыми. Лучше окно распахнуть настежь и проветрить «залпом», чем длительное время искусственно занижать показания комнатного температурного датчика. Проверено на практике, что так экономнее.
При использовании функции подготовки воды лучше изначально выбрать комфортную для использования температуру, не рассчитывая на смешивание нагретой и холодной воды в смесителе. Поверьте, благодаря такому решению вырабатываемая генератором тепловая энергия не будет тратиться впустую. К тому же на внутренних стенках не будет оседать известковый налет.
Устройство и подключение котла Baxi main four
Если подвал находится в жилом комплексе, который принадлежит гражданину на правах личного пользования, тогда установка котла там возможна, при условии наличия окна с форточкой.
Оптимальный режим работы Оптимальный режим работы котла подробно описан в инструкции пользователя. Датчик тяги — пневмореле; 22b.
И так, пройдя все радиаторы, теплоноситель в конце попадает в обратный трубопровод. Потому при проектировании системы стоит использовать или радиаторы большего размера, или устанавливать большее их количество. Стоит сразу сказать, что это отопительное оборудование требует грамотной профессиональной установки, тщательной настройки и регулярного обслуживания.
Газовый клапан. Стал шуметь и стучать при работе. Присоединяются все подводящие трубопроводы — газ, теплоноситель прямая и обратная линия, ГВС.
Статья по теме: Пуэ прокладка кабелей в земле
Внешний вид устройства никак не отразится на виде кухни, так как приборы компактные и имеют приятный вид. Как включить Подключение котла к сети электропитания производится только после присоединения всех трубопроводов, подводящих воду, ОВ и газ. Она заканчивается внизу краном слива теплоносителя из аппарата и манометром, в нее поступает вода из системы отопления дома.
Напольные устройства просто помещаются в нужной точке помещения, настенные котлы навешиваются на поверхность прочных стен. Сложность, электронная оснащенность, управляемость обвязки зависят от потребностей. К модуляционной горелке подключена газовая рампа с форсунками, в которую поступает газ из газового клапана.
Теплоноситель поступает в систему аппарата по правой трубе, движимый циркуляционным насосом. Если всё будет в порядке, оборудование сдаётся в эксплуатацию.
Если внимательно разглядеть схему, то видно, что в состав системы входит и радиаторная система, и система теплый пол. При настройке температуры не следует изменять параметры скачками на большие величины. Для котлов Бакси важна и форма импульсов и стабильность характеристик Но это еще не все требования по электропитанию.
СХЕМА ОБВЯЗКИ (ПОДКЛЮЧЕНИЯ) BAXI MAIN 5
Заключение
Тщательность и качество настройки котлов Бакси обеспечивают эффективность и долговечность работы оборудования и всей системы обогрева в целом.
Работа котла во многом зависит от режима подачи газа и заданного диапазона температур, которые, в свою очередь, выбираются исходя из климатических особенностей региона и величины теплопотерь помещения.
Основным условием является аккуратность выполнения регулировок, отсутствие частого и неквалифицированного вмешательства в работу агрегата.
Рекомендуется привлекать для этого опытных специалистов, обладающих необходимыми знаниями и навыками.
Грамотно выполненная настройка обеспечить долговечность оборудования и комфортный микроклимат в помещении.
Выводы и полезное видео по теме
Этапы монтажа, подключения и настройка котла от Baxi наглядно продемонстрирует следующий видеоролик:
Сведения о процессе монтажа настенного котла Бакси и правилах его подключения нужны для контроля приглашенных исполнителей. К сожалению не все из них радуют добросовестным отношением к работе и знанием всех нюансов. Если владелец использующего газ агрегата заботится о собственной безопасности и нормальной работе прибора, изложенная нами информация не будет лишней.
Хотите рассказать о том, как монтировали и настраивали котел с логотипом Бакси в вашем доме или на даче? Располагаете полезной информацией по теме, которая пригодится будущим владельцам агрегата? Оставляйте, пожалуйста, комментарии в находящейся ниже блок-форме, размещайте фото по теме статьи, задавайте вопросы.
Монтаж газовых котлов Baxi: схема подключения и инструкция для настройки


В перечне плюсов газового отопительного оборудования Бакси лидирующие позиции занимают безупречная работа, надежность и предельно высокий уровень комфорта эксплуатации. Котлы этой марки заслуженно признаны мировым и отечественным потребителем. Наиболее активным спросом пользуются практичные настенные модели.
Ответственный производитель предупреждает: монтаж газовых котлов Baxi обязаны выполнять представители газоснабжающих компаний. Однако сведения о специфике и этапах работ нужны всем владельцам агрегатов. Ознакомиться с ними не помешает для контроля работы наемных исполнителей и дальнейшей эксплуатации. Согласны?
Мы расскажем о том, как производится установка перерабатывающих газ генераторов тепла от Baxi S.p.A. В представленной нами статье приведены технологические нюансы и особенности настройки. У нас вы найдете рекомендации от опытных газовщиков, следование которым избавит от нарушений в работе и опасных ситуаций.
Специфика оснащения газового оборудования от Baxi
В предложенном покупателю ряду торговых предложений от Baxi S.p.A. есть напольные и настенные агрегаты. Первые приобретают для устройства автономного отопления в просторных загородных домах, производственных или коммерческих объектах. Вторые пользуются успехом у собственников квартир, небольших дач и частных домов малой площади.
И настенные, и напольные модели этой марки выпускают с одним или двумя теплообменниками. Каждый теплообменник предназначен для разогрева среды отдельного контура. Одноконтурные котлы предназначены для подготовки теплоносителя, двухконтурные – обслуживают систему отопления и обеспечивают подачу горячей воды в смесители.
В ассортименте котлов от Бакси есть атмосферные и турбинированные агрегаты. Атмосферные модели снабжены открытой камерой сгорания, турбинированные – закрытой. Первые несколько дешевле и проще в эксплуатации, вторы дороже и сложнее, но значительно безопасней, потому и популярней в среде потребителей.
Устройства контроля работы и защиты
Востребованные на рынке газовые котлы оснащены следующими системами регулировки работы теплогенератора и обеспечения безопасности:
- Предохранительный термостат. Прибор с датчиком, реагирующим на превышение нагрева воды. Если он фиксирует температуру выше установленного предела, происходит блокировка котла. Отключение его запрещено.
- Датчик тяги. Устройство, фиксирующее температуру выводимых из котла продуктов переработки газа. Если они выше 90ºС, электронная плата перекрывает подачу газа. Отключать не следует ни при каких обстоятельствах.
- Датчик ионизации пламени. Электрод, отслеживающий подачу газа в горелку, фиксирующий нарушение в поставке голубого топлива или частичное затухание горелки. В случае обнаружения опасных ситуаций, система блокирует котел.
- Реле давления потока среды. Система, позволяющая активизировать работу горелки только в случае, если давление обрабатываемой среды превысит 0,5 бар.
- Защита от промерзания. Устройство, автоматически запускающее котел при понижении температуры до +5ºС и заставляющее его работать, пока теплоноситель для поставки в подающую трубу не нагреется до +30ºС.
Защиту от образования ледяных пробок в системе, наполненной теплоносителем или санитарной водой, не отключают даже тогда, когда от питания отсоединяют все прочие электрозависимые системы агрегата. Двухполюсное устройство отключения позволяет оставлять ее в рабочем состоянии, если котлом какое-то время не пользуются.
Кроме того, котлы оборудованы системами, обеспечивающими постциркуляцию нагретой среды. Т.е. после остановки горелки теплоноситель еще три минуты будет курсировать по контуру отопления. Есть функция, заставляющая циркуляционный насос периодически включаться на 10 мин., если котлом не пользуются больше суток, и еще множество полезных новаций.
Для считывания температурного фона окружающей среды агрегаты снабжаются комнатными и уличными датчиками. С помощью термостатов, к которым они подключены, хозяева обрабатываемых помещений выбирают минимальный и максимальный предел температуры. В соответствии с этими данными автоматика будет запускать и останавливать нагрев теплоносителя.
Специализированные системы агрегатов Бакси
Отличной опцией, внедренной технологически и конструктивно, считают возможность регулировки газового клапана котлов от Baxi. С помощью имеющегося на устройстве винта можно настроить мощность, ориентируясь на содержание СО 2 в дымоотводящем канале.
Для точного выполнения калибровки газового клапана производитель оборудования в технической документации к продукции прилагает таблицу. В ней указаны параметры работы агрегата с минимальной и максимальной мощностью, а также с соответствующим числом оборотов вентилятора. Настройщику нужно просто поворачивать винты, пока на дисплее не появиться нужное значение.
В функционале заложена еще крайне полезная функция – самоочищение дымоходных каналов. Оно производится при работе устройства на полной мощности. Самопроизвольное удаление продуктов сгорания позволяет реже проводить чистку дымохода. К тому же она гарантирует стабильность работы системы и безопасность пользователям.
Предусмотрена функция дегазации – удаления воздуха из системы, которое неизбежно происходит при наполнении контура отопления водой. Пользуются ею перед первым запуском, а также после остановки котла и слива воды на теплый период, когда в работе теплоснабжения нет необходимости.
Вдобавок к неплохому набору функций прилагается возможность подключения солнечных панелей, реализуемая почти во всех моделях этой марки. Еще включенный в схему отопления котел можно дополнить выносным бойлером, для чего предусмотрены патрубки, и дополнительным насосом.
Тонкости установки и нюансы настройки
Мы уже отмечали, что установкой, подключением, первым запуском и настройкой рабочих параметров газового котла Бакси должен заниматься мастер из организации, с которой заключен договор на поставку голубого топлива и на обслуживание газоперерабатывающих агрегатов. После применения собственных усилий по осуществлению перечисленных этапов утрачивается возможность воспользоваться гарантией.
Все шаги монтажного цикла работ документируются. Владельцам котла выдаются бумаги, в которых указано, кто и что устанавливал и подключал. В случае обнаружения неисправности устранением ее будет заниматься исполнитель. При выявлении заводского брака, что происходит крайне редко, все проблемы по замене и ремонту решает газовая служба.
Отметим, что эти газовые теплогенераторы допускается устанавливать в отопительные контуры с любыми отопительными приборами. Не составляют исключение и теплые полы, но для их работы мощность котла следует настроить на 65ºС на входе в подающую трубу. Подходят они и для одно-, и для двухтрубных отопительных контуров, для тройниковых и лучевых вариантов.
Шаги подключения котла к коммуникациям
Перечислим поэтапно, что должны сделать газовщики во время установки и подключения котла на газу марки Бакси.
Условно весь цикл работ можно разделить на три основные части, это:
- Подготовка строительных конструкций и коммуникаций. Укрепление конструкций по мере надобности. Прокладка линий для подключения, если в них есть необходимость.
- Навешивание котла на стену и подключение к коммуникациям. Чисто механическая работа, требующая точного соблюдения схемы и рекомендаций изготовителя агрегата.
- Выполнение первого запуска и настройки рабочих параметров. Осуществление первого запуска – обязанность представителей газовой компании. Настройки пользователь может задать сам.
Все действия производятся в досконально продуманном и четко отработанном изготовителем котла порядке.
Подготовительный период включает:
- Осмотр помещения для подтверждения возможности установки оборудования, использующего газ.
- Составление договора на производство работ с приложением схемы подключения газового котла с логотипом Бакси и точно просчитанной сметой. В ней должны быть указаны расценки работ и стоимость материалов, приобретенных компанией для монтажа генератора тепловой энергии.
- Чистка послужившей системы отопления и ГВС от минеральных отложений и загрязнений, оседающих на стенки трубопроводов и приборов во время эксплуатации. Производится любым доступным химическим средством.
- Прокладка коммуникаций к месту установки котла. К одноконтурным подводят только линии отопления и газоснабжения, к двухконтурным – ветки отопления, газо- и водоснабжения.
- Установка на каждую коммуникационную линию запорных кранов. Они нужны для отключения агрегата на случай ремонта, аварии, замены.
- Монтаж фильтра-грязевика на обратную трубу системы отопления. Он требуется для сбора минерального осадка, который мог остаться после чистки и будет формироваться при нагревании воды.
- Подводка отдельной линии электропитания. Она используется для того, чтобы параллельно с прибором не подключалось другое электрооборудование, что создает угрозу короткого замыкания с пожароопасными последствиями.
Подключение коммуникационных систем производится с обязательным использованием уплотнителей. Все работы должны производиться согласно сантехническим нормативам.
Оптимальное расположение электророзетки относительно газового котла 30-50 см от корпуса. Ее установка и прокладка ветки электропитания выполняется в соответствии с ПУЭ. Кроме того, оборудование необходимо обязательно заземлить, применяя трехжильный кабель с заземляющими проводом.
В перечень мероприятий по установке котла входят:
- Крепление котла. Производится на стене с достаточной для этого несущей способностью. Фиксируют агрегат анкерными болтами, при необходимости закрывают стену негорючей отделкой, если она выполнена из возгораемых материалов.
- Подключение трубопроводов к котлу. Выполняется в соответствии со схемой, приложенной производителем к техпаспорту.
- Сборка дымохода. Подключение дымовых труб к котлам Бакси производится только креплениями, приложенными изготовителем агрегата.
К турбинированным моделям, оборудованным закрытой камерой сгорания, подключают либо коаксиальную трубу, либо обычную трубу вкупе с трубой подачи воздуха в закрытую горелку. Первый вариант проще, но дороже в плане приобретения коаксиальной системы. Однако не факт, что монтаж двух каналов для поставки воздуха и отвода дыма в итоге обойдется дешевле.
К атмосферным моделям с открытой камерой сгорания подключают обычную дымовую трубу. Вывод продуктов переработки голубого горючего производится либо через стену в уличное пространство, либо в коллективный дымоход многоквартирного дома.
Колена дымоходов позволяют вывести этот канал в любом направлении через стену. Отметим, что через стены выводят преимущественно в многоэтажках, этажность которых не превышает пяти уровней. В частных домах предпочтительно сооружать вертикальные дымовые каналы.
По завершению монтажных работ переходят к осуществлению первого запуска и выполнению настройки.
Запуск и пуско-наладочные мероприятия
Для первого запуска газовый котел и обрабатываемые им контуры наполняют транспортируемой по ним средой. В отличие от большинства настенных моделей, способных нагревать только воду в качестве теплоносителя, агрегаты Бакси могут наполняться антифризом – водным раствором пропиленгликоля с антизамерзающими присадками.
Процесс заполнения теплоносителем котла и отопительного контура производится через патрубок, расположенный в нижней части агрегата. После наполнения стравливают воздух, затем при необходимости пополняют объем теплоносителя тем же путем.
Выполнение пуско-наладочных мероприятий предваряют следующие действия:
- Проверка давления в системе. Оно должно соответствовать рекомендованным значениям в 1-1,5 бар.
- Подключение котла к электропитанию.
- Подача газа в камеру сгорания, для чего нужно на входе газовой трубы перед котлом открыть желтый кран.
Бывает, что при первом включении агрегат блокируется из-за наличия воздушных карманов в трубах. В случае с котлами Бакси стравливать пробки вручную не нужно, система сама удалит их. Надо только еще раз нажать кнопку пуска и держать ее 2 секунды, пока работа горелки не активизируется.
Рабочие параметры задают при помощи электронной панели, расположенной на лицевой стороне котла. Для выбора режима работы отопления есть кнопка со стилизованной батареей, для ГВС – кнопка с краном.
Производят настройку работы газового котла Baxi в соответствии с единым алгоритмом:
- Выбирают кнопку, отвечающую за отопление или подготовку санитарной воды.
- Действуют кнопками +/-, чтобы задать подходящий режим.
- Нажимают кнопку Power, чтобы электронное управление запомнило заданный параметр.
Если процедура задачи рабочих характеристик завершилась успешно, на дисплее отображается надпись «МЕМ». Это значит, что котел будет работать, соблюдая именно эти настройки до тех пор, пока пользователь не решит внести изменения.
Нежелание запоминать только что выбранный параметр нужно подтвердить, нажав кнопку «i». Воспринявшая отказ от изменений система сообщит об этом надписью на дисплее «ESC».
Для того чтобы выбрать и задать характеристики работы котла, кнопки удерживают по 6 секунд. Для отображения текущей информации о работе агрегата на кнопку «i» нужно жать 5 секунд. Если функция «INFO» активизирована, дисплей отображает «А00», вместо которой появляется температура на выходе из котла нагретого теплоносителя.
Затем нужно проверить динамическую величину давления газа на входе в газовую горелку. При потреблении магистрального топлива она должна составлять 20 мбар. При использовании баллонной смеси с преобладанием пропана значение динамического давление должно быть 37 мбар. Измерения проводят, подключив манометр к штуцеру газового клапана.
Далее настраивают максимальную и минимальную величину давления при помощи регулятора. В этом деле, опять же, используют газовый клапан, к штуцеру которого подключают чувствительный манометр, фиксирующий изменения в мбар. Значения подбирают согласно данным, приведенным в таблице производителем. Они зависят от модели и от типа газа, который предстоит перерабатывать котлу.
Предложенные потребителю газовые нагреватели теплоносителя и горячей воды от Бакси изначально настроены на переработку магистрального газа. Если котлу предстоит «трудиться» в автономной системе с группой баллонов или газгольдером, то перед выполнением всех перечисленных настоек производится замена форсунок. А после меняют напряжение на модуляторе с выбором параметра F02.
Рекомендации по сокращению эксплуатационных расходов
Если все эксплуатационные настройки выполнены в соответствии с приведенными производителем табличными данными, то оборудование будет весьма экономно расходовать энергию, вырабатывая необходимое тепло в нужном хозяевам объеме.
Для этого следует:
- Выбрать для систем с радиаторами или термосифонами температуру теплоносителя на выходе из котла +60ºС. Увеличивать ее стоит только в том случае, если при работе агрегата комфортное тепло в помещении так и не было получено.
- Регулировать температурные режимы в соответствии с инструкциями производителя и назначением помещения. Для обогрева спален и прочих редко посещаемых комнат температуру отопления можно выбрать ниже средней.
- Не превышать температурного фона, рекомендованного изготовителями включенных в схему приборов отопления.
- Использовать комнатный и уличный датчик температуры, фиксирующий повышение/понижение температуры. Связанный с ними термостат будет самостоятельно запускать/останавливать котел по мере надобности.
- Настраивать температуру теплоносителя по часам с помощью таймера. Ночью, к примеру, ее можно понизить на 3-5 ºС.
Следует помнить, что повышая температуру в обрабатываемой комнате всего на 1º, мы увеличиваем расходы сразу приблизительно на 6%.
Для того чтобы не менять постоянно настройки температуры теплоносителя в осенне-весенний непростой период, лучше поставить уличный датчик температуры. Если не попадается подходящая модель или нет средств на покупку оригинала, можно соорудить вот такой самодельный приборчик:
В случае длительного отсутствия котел от питания лучше отключить, но при этом систему защиты от промерзания выключать не стоит. Ее отключают только на летний период, во время которого от функции отопления отказываются, полностью отключая одноконтурную модель и переводя на поставку горячей воды двухконтурный вариант.
Для того чтобы сэкономить на отоплении не стоит закрывать радиаторы экранами и тяжелыми портьерами. Они нарушат нормальную циркуляцию воздуха и заставят котел работать на всю мощность без явной на то причины.
Также производитель оборудования не советует совершать микропроветривание в помещениях, держа фрамуги постоянно приоткрытыми. Лучше окно распахнуть настежь и проветрить «залпом», чем длительное время искусственно занижать показания комнатного температурного датчика. Проверено на практике, что так экономнее.
При использовании функции подготовки воды лучше изначально выбрать комфортную для использования температуру, не рассчитывая на смешивание нагретой и холодной воды в смесителе. Поверьте, благодаря такому решению вырабатываемая генератором тепловая энергия не будет тратиться впустую. К тому же на внутренних стенках не будет оседать известковый налет.
Выводы и полезное видео по теме
Этапы монтажа, подключения и настройка котла от Baxi наглядно продемонстрирует следующий видеоролик:
Сведения о процессе монтажа настенного котла Бакси и правилах его подключения нужны для контроля приглашенных исполнителей. К сожалению не все из них радуют добросовестным отношением к работе и знанием всех нюансов. Если владелец использующего газ агрегата заботится о собственной безопасности и нормальной работе прибора, изложенная нами информация не будет лишней.
Хотите рассказать о том, как монтировали и настраивали котел с логотипом Бакси в вашем доме или на даче? Располагаете полезной информацией по теме, которая пригодится будущим владельцам агрегата? Оставляйте, пожалуйста, комментарии в находящейся ниже блок-форме, размещайте фото по теме статьи, задавайте вопросы.