Котел Протерм Медведь PLO является аналогом котла Медведь TLO, за исключением того, что данному котлу необходимо постоянное подключение к электросети. Так же, в линейке PLO есть модель 60 PLO на 50 кВт мощности. Котлы PLO идут с открытой камерой сгорания, но предусмотрена возможность «турбировать» котел внешним вентилятором — турбонадставкой. Ниже будет представлена рабочая схема котла и место установки турбонадставки.


На панели управления отображается температура и давление. Так же, имеется индикатор включения и лампочка аварийного состояния, которая находится чуть выше кнопки включения.




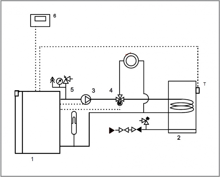
Нагрев ГВС происходит в отдельно стоящем бойлере, который приобритается дополнительно. Для работы котла круглый год, в котел Медведь PLO была встроена функция двух режимов — ЗИМА/ЛЕТО. Режим лето позволяет производить только нагрев воды без нагрева контура отопления. В это режиме котел работает на пониженной мощности.
Техническте характеристики котла Медведь PLO
| Модель | 20 PLO | 30 PLO | 40 PLO | 50 PLO | 60 PLO |
| Мощность | 18 кВт | 27 кВт | 35 кВт | 44,5 кВт | 49,5 кВт |
| КПД | 90-92% (G20) 89-91% (G30) |
||||
| Расход топлива G20 — природный газ | 2 м3/час | 3 м3/час | 4,1 м3/час | 5,2 м3/час | 5,8 м3/час |
| Расход топлива G30 — бутан | 1,6 кг/час | 2,4 кг/час | 3,2 кг/час | 4,2 кг/час | 5 кг/час |
| Вариант размещения | напольный | ||||
| Камера сгорания | открытая, отвод продуктов сгорания в дымоход | ||||
| Зажигание | пьезорозжиг | ||||
| Кол-во секций теплообменника | 3 | 4 | 5 | 6 | 7 |
| Объем воды в теплообменнике | 9,1 литров | 11,6 литров | 14,1 литров | 16,6 литров | 19,1 литров |
| Максимальная рабочая температура | 90℃ | ||||
Система контроля
- Датчик тяги
- Контроль пламени
- Тепловой предохранитель
- Термостатический регулятор
- Предохранительный клапан
- Защита от замерзания
- Защита насоса от заклинивания
Схема подключения котла Протерм Медведь PLO


Инструкция на котел Медведь PLO
» Инструкция по монтажу и обслуживанию газового котла Медведь PLO